радиаторы и ТП . инжектор , а как вам такая идея ? |
|
|
|
|
20.6.2010, 8:42
|
Группа: Участники форума
Сообщений: 121
Регистрация: 13.12.2006
Пользователь №: 5182

|
здравствуйте господа !. родилась у меня вот такая идея . в одной из тем этого форума , предлагался такой вариант подключения ТП . ( в моем рисунке - вариант 1) . ТП при этом, как бы не является нагрузкой для котла , т к он лишь доохлаждает ту воду что идет от радиаторов и на работу системы никак не влияет . т есть , если имеем котел на 10 квт , радиаторы на 7 квт и ТП на 3 квт ,то от котла мы потребляем только 7 квт . вот я и подумал - а если применить инжектор ? ( вариант -2) . создавая разряжение а точке А , инжектор увеличит скорость воды во всей системе . значит увеличится теплосьем с котла .в таком случае , радиаторы на 7 квт +ТП на 3 квт = 10 квт . получается избытка мощности в котле нет . правда , при этом несколько повышается температура воды подаваемой в пол. прошу учесть , цифры которые я привел - условные и рассматривать все это надо только как идею . до расчетов еще не дошло . желающих подправить мои рисунки прошу сохранять а акад 2006.
ideia.dwg ( 33,96 килобайт )
Кол-во скачиваний: 592
|
|
|
|
|
|
|
 |
Ответов
(1 - 20)
|
|
20.6.2010, 9:26
|
Группа: Участники форума
Сообщений: 121
Регистрация: 13.12.2006
Пользователь №: 5182

|
вообще то , идея пришла от нежелания ставить второй насос ....  погуглил немного . такой агрегат называется не инжектор а гидроэлеватор .
Сообщение отредактировал гоша - 20.6.2010, 9:43
|
|
|
|
|
|
|
|
20.6.2010, 10:04
|
Группа: Участники форума
Сообщений: 20898
Регистрация: 8.8.2007
Из: Vilnius
Пользователь №: 10542

|
гоша!Такие идеи возникают от того, что забываются основы термодинамики.... - ТП понижает температуру обратки, значит является нагрузкой для котла: снимаемая мощность = 1.163*G*dT (kW); где G - проток в м3/час - если увеличите скорость воды в системе, "теплосьем с котла" не увеличите - уменьшится dT - вариант 1 для того, чтобы работал должен быть ещё один насос для основного контура - это так называемая кольцевая система - вариант 2 - эжектор для нормальной работы требует строго постоянного расхода через эжектирующий контур. Расход через этот контур должен быть на порядок выше чем у эжектируемого. У Вас основной контур - ТП, расход через который в разы меньше системы радиаторного отопления. - КПД инжекторного насоса менее 10%, поэтому Вам придётся значительно увеличивать мощность движущего насоса. В общем, "...какая гадость, эта ваша заливная рыба!" (с)  ПС - отвечал Вам потому что хорошее воскресное утро и не слишком занят....
Сообщение отредактировал jota - 20.6.2010, 10:05
|
|
|
|
|
|
|
|
20.6.2010, 10:47
|
Группа: Участники форума
Сообщений: 121
Регистрация: 13.12.2006
Пользователь №: 5182

|
ну , коли не слишком заняты.... вариант 1 работает без насоса т.к. является гравитационной системой .я и не предпалагал что это движущая сила возьмется из ниоткуда . понятно что насосу ТП придется работать за двоих. к тому же мощность ТП ожидается приличной . процентов 40 от мощности радиаторов .но плюс в этом я вижу : при отключении электричества система продолжит нормально работать ( за исключением ТП) . при других вариантах подключения ТП к гравитационной системе мне нужны два насоса . один в узел смешения , другой для подачи горячей воды в этот самый узел смешения . предлагаю ВАМ подумать еще раз
|
|
|
|
|
|
|
|
20.6.2010, 11:24
|
Группа: Участники форума
Сообщений: 20898
Регистрация: 8.8.2007
Из: Vilnius
Пользователь №: 10542

|
В любом варианте теплоту из ниоткуда не получите.
Если система радиаторов гравитационная, то работать будут оба варианта. Только с инжекцией насос должен быть намного мощнее чем нужен только для ТП. В случае отключения электричества, эжектор может остановить систему - его гидравлическое сопротивление при отсутствии инжекции может превысить гравитационную движущую силу.
|
|
|
|
|
|
|
|
20.6.2010, 11:45
|
Группа: Участники форума
Сообщений: 121
Регистрация: 13.12.2006
Пользователь №: 5182

|
Йота , спасибо за диалог . я думаю сделать так : гравитационную систему с дельтой 30-35 градусов . т.е. с малым часовым расходом . чтобы гидравлическое сопротивление эжектора не сильно влияло .а при включении насоса ТП расчитываю на дельту 20-25 градусов ( за счет эжекции ). в самом же ТП дельту сделать не более 5 градус. т.е. намеренно повысить часовой расход для увеличения эжекции. первый вариант (без эжектора ) мне не нравиться тем что придется использовать большие диаметры . примерно ду 50 от котла и дальше уже как расчет покажет . иначе не добиться приличных параметров обратки .
|
|
|
|
|
|
|
|
20.6.2010, 12:48
|
Группа: Участники форума
Сообщений: 20898
Регистрация: 8.8.2007
Из: Vilnius
Пользователь №: 10542

|
Если котёл чугунный, то перепад температуры слишком высокий. Секции могут не выдержать теплового напряжения (рекомендуемый перепад температур до 20*С) Если котёл стальной, то обратка при таком перепаде будет слишком низкая и на хвостовых поверхностях начнётся конденсация уходящих газов, а это значит коррозия стального теплообменника котла. Обычно твердотопливные котлы редко кочегарят на температуру выше 70*С - это при расчётной наружной температуре. Под такой температурный график подбирают и радиаторы. Но когда наружная температура выше (например 0*С), то котёл будете топить на более низкую температуру и для ТП она окажется ниже чем требуется. Кроме этого, с уменьшением температуры, уменьшается и циркуляция в гидравлических системах. Эжектор не является регулируемым прибором и коэф. подмеса постоянный.....разве что переключая скорость насоса. В общем, когда столько вопросов я бы не стал экспериментировать на собственном доме. На чужом - можно...
|
|
|
|
|
|
|
|
20.6.2010, 12:51
|
сам себе Sapiens
Группа: Участники форума
Сообщений: 11390
Регистрация: 21.5.2005
Из: г. Владимир
Пользователь №: 797

|
Цитата(гоша @ 20.6.2010, 10:26)  гидроэлеватор Не могу пока посмотреть Ваш "dwg". Хочу лишь сказать, что и у меня была мысль использовать элеватор в системе отопления с ЕЦ (подключение емкостного водоподогревателя). Наверное, пробовать надо с самым большим элеватором из изготавливаемых.
Сообщение отредактировал tiptop - 20.6.2010, 12:54
Эскизы прикрепленных изображений
|
|
|
|
|
|
|
|
20.6.2010, 13:05
|
Группа: Участники форума
Сообщений: 20898
Регистрация: 8.8.2007
Из: Vilnius
Пользователь №: 10542

|
Цитата(tiptop @ 20.6.2010, 12:51)  использовать элеватор в системе отопления с ЕЦ (подключение емкостного водоподогревателя). Смысл этого? Усложнить жизнь? Из котла должна выходить температура не ниже 60*С иначе в бойлере начнёте разводить легионеллу. А как вода нагреется и тёплосъёма не будет, станет жарко.... Опять же насос значительно б ольший чем нужен для бойлера и системы отопления из-за низкого КПД водоструйных насосов. Одно дело, когда используется уже существующая энергия перепада давлений тепловой сети, другое - когда этот перепад надо организовывать собственными средствами. Вы будете первым в использовании элеватора в индивидуальной котельной...
|
|
|
|
|
|
|
|
20.6.2010, 13:36
|
Группа: Участники форума
Сообщений: 121
Регистрация: 13.12.2006
Пользователь №: 5182

|
Цитата(jota @ 20.6.2010, 12:48)  В общем, когда столько вопросов я бы не стал экспериментировать на собственном доме. На чужом - можно...  дом как раз чужой . вот только переделывать за свои деньги не хочется  а насчет котла , вот цифры из практики : есть огромное количество систем сделанные разными умельцами где при кипящем котле температура обратки редко превышает 40 град. и живут котлы лет по пятнадцать двадцать . изготовлены как из листовой стали толщиной 3-5 мм , так и из труб ду 20-50 .
|
|
|
|
|
|
|
|
20.6.2010, 13:39
|
Группа: Участники форума
Сообщений: 20898
Регистрация: 8.8.2007
Из: Vilnius
Пользователь №: 10542

|
Если на дровах.... Если уголь - имею сомнения...
|
|
|
|
|
|
|
|
20.6.2010, 13:41
|
Группа: Участники форума
Сообщений: 121
Регистрация: 13.12.2006
Пользователь №: 5182

|
Цитата(jota @ 20.6.2010, 12:48)  Но когда наружная температура выше (например 0*С), то котёл будете топить на более низкую температуру и для ТП она окажется ниже чем требуется. обычно регулируют продолжительностью топки . или открыванием дверей когда сильно переборщили
|
|
|
|
|
|
|
|
20.6.2010, 13:43
|
Группа: Участники форума
Сообщений: 20898
Регистрация: 8.8.2007
Из: Vilnius
Пользователь №: 10542

|
Это ж не печка.... Кончайте халтурить, гоша.....
|
|
|
|
|
|
|
|
20.6.2010, 13:55
|
Группа: Участники форума
Сообщений: 121
Регистрация: 13.12.2006
Пользователь №: 5182

|
Цитата(jota @ 20.6.2010, 13:39)  Если на дровах.... Если уголь - имею сомнения... гарантирую . лично видел у соседа . котел самодельный из листовой стали , в верхней части имел ряд труб. обгорели трубы ( легко пробивались отверткой) . из слов соседа выходило что котлу лет 25-28 . растапливал дровами дальше углем . в моем котле трубы обгорели на 12 год( точнее их разьела сера ).но у меня случай особый , связанный с режимом горения угля . огонь в котле то горел на всю ( поддуваемый вентилятором ) , то тлел .при тлеющем огне запах серы чуствовался не только в котельной но и на улице . топил только углем .
|
|
|
|
|
|
|
|
20.6.2010, 14:00
|
Группа: Участники форума
Сообщений: 121
Регистрация: 13.12.2006
Пользователь №: 5182

|
Цитата(jota @ 20.6.2010, 13:43)  Это ж не печка.... как раз печка ! такие котлы в печки и монтируют . и представьте себе, редко когда и в печке конденсат образуется . в дымоходе конденсат бывает часто . но! - холодный чердак и теплоизоляции никакой .
|
|
|
|
|
|
|
|
20.6.2010, 14:10
|
Группа: Участники форума
Сообщений: 20898
Регистрация: 8.8.2007
Из: Vilnius
Пользователь №: 10542

|
Это Вам с ЁЖиком надо контактировать. Он тоже чё-то придумывает. Я конечно в бытовых сверхмалых котлах только по представлению - не проектировал и не эксплуатировал..... Потому больше ничего умного сказать не смогу....
|
|
|
|
|
|
|
|
20.6.2010, 14:21
|
Группа: Участники форума
Сообщений: 121
Регистрация: 13.12.2006
Пользователь №: 5182

|
Цитата(jota @ 20.6.2010, 14:10)  Потому больше ничего умного сказать не смогу.... спасибо за участие . можете перейти к пиву . я только что впил пивка по случаю праздника медработника .ЖЕНА угостила !!!
|
|
|
|
|
|
|
|
20.6.2010, 21:30
|
Не по вкусу пряник, не по чину мундир.
Группа: Участники форума
Сообщений: 50439
Регистрация: 24.4.2009
Пользователь №: 32666

|
Где-то в недрах мегатемы "Удивительная система отопления" ВБ приводил пример надстройки эжектора в систему. Там есть ступень перегрева. Надо поискать.
|
|
|
|
|
|
|
|
20.6.2010, 23:19
|
Группа: Участники форума
Сообщений: 7297
Регистрация: 27.5.2007
Пользователь №: 8854

|
Цитата(tiptop @ 20.6.2010, 10:51)  Хочу лишь сказать, что и у меня была мысль использовать элеватор в системе отопления с ЕЦ (подключение емкостного водоподогревателя). Поясните пожалуйста. Не могу представить себе элеватор в составе системы отопления с естественной циркуляцией. Или, как иногда у меня бывает, что-то не понял в идее.
|
|
|
|
|
|
|
Гость_Владимир Борисович_*
|
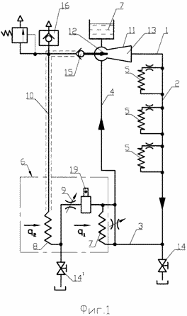
21.6.2010, 14:30
|
Guest Forum

|
Для интересующихся можно и повторить.
Эскизы прикрепленных изображений
|
|
|
|
|
|
|
|
21.6.2010, 23:53
|
Группа: Участники форума
Сообщений: 7297
Регистрация: 27.5.2007
Пользователь №: 8854

|
Так и не понял причем тут инжектор и откуда появится движущая сила на создание инжекции, если второй (левый)контур не парообразователь?!
|
|
|
|
|
|
|
  |
1 чел. читают эту тему (гостей: 1, скрытых пользователей: 0)
Пользователей: 0
|
|
Реклама
ООО «Арктика групп» ИНН: 7713634274
Реклама: ООО «СибСтронг» | ИНН 6670013662 | ERID: 2VtzqvdgiCU
ООО «УНИСПЛИТ» ИНН: 6453155081 erid:2VtzqwGt2gw
Реклама: ООО «СЛ-ЛАЗЕР» ИНН 7727447267 | erid: 2VtzqvY3G2W
Реклама: ООО «НовоКС» | ИНН 6330071530 | erid: 2VtzqwMVijq
Последние сообщения Форума
|