|
  |
Установка элеватора, от ЦТП к Элеватору |
|
|
|
|
12.4.2021, 13:25
|
Группа: Участники форума
Сообщений: 87
Регистрация: 15.2.2021
Пользователь №: 387663

|
Здравствуйте уважаемые специалисты! Интересует вопрос о переходе с ЦТП на Элеваторы в домах. Прежде чем перейти на элеваторы, какие условия нужно соблюсти? Просто же поставить элеватор нельзя? Сальниковое уплотнение на воде обязательно? Систему отопления переделывать или капиталить нужно? Редуктор давления на ГВС надо? А если в квартирах трубы из ПП то можно отказаться от элеватора?
|
|
|
|
|
|
|
|
12.4.2021, 13:32
|
сам себе Sapiens
Группа: Участники форума
Сообщений: 11390
Регистрация: 21.5.2005
Из: г. Владимир
Пользователь №: 797

|
Сначала располовинить, а потом уже капиталить. ...Да, вспомнил. Ещё и вязать надо.  Цитата(Pavel100 @ 12.4.2021, 13:25)  Сальниковое уплотнение на воде обязательно? Потом придётся набивать эти сальники.
|
|
|
|
|
|
|
|
12.4.2021, 14:57
|
Группа: Участники форума
Сообщений: 87
Регистрация: 15.2.2021
Пользователь №: 387663

|
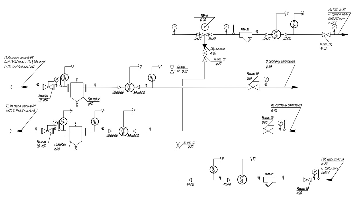
Цитата(tiptop @ 12.4.2021, 15:32)  Сначала располовинить, а потом уже капиталить. ...Да, вспомнил. Ещё и вязать надо.  Потом придётся набивать эти сальники.  Это же безопасность? Тэц же нас будет заставлять ставить. Вот пусть капетальшики и ставят, раз решили элеватор поставить. До элеватора обязательно ставить эту железяку? Есть у кого современная схема элеватора и ГВС к ней, с редуктором давления и температурным клапаном? Ввод в дом. Вместе с ХВС Слепят вот так. Раз решили только элеватор поставить. Можно сразу заставить их ставить теплообменник?
Эскизы прикрепленных изображений
|
|
|
|
|
|
|
|
12.4.2021, 15:33
|
Не по вкусу пряник, не по чину мундир.
Группа: Участники форума
Сообщений: 50453
Регистрация: 24.4.2009
Пользователь №: 32666

|
Цитата(Pavel100 @ 12.4.2021, 13:25)  Здравствуйте уважаемые специалисты! Интересует вопрос о переходе с ЦТП на Элеваторы в домах. Прежде чем перейти на элеваторы, какие условия нужно соблюсти? Просто же поставить элеватор нельзя? Сальниковое уплотнение на воде обязательно? Систему отопления переделывать или капиталить нужно? Редуктор давления на ГВС надо? А если в квартирах трубы из ПП то можно отказаться от элеватора? Сначала надо разобраться на какой график системы в этих самых домах. Потом определиться с нагрузкой. Потом высчитать потребные номера элеваторов и диаметры дросселирующих устройств. А до этого всего понять хватит ли давления в обратке, ЦТП ведь тоже наверняка не так просто когда-то задумывалось. Потом надо не забыть про ГВС, какое оно вообще, ГВС это. Открытая/закрытая, с циркуляционными через скоростники на ЦТП или ещё какая. Много всяких тонкостей. Мы перевели с ЦТП в своё время несколько домов вполне успешно. Но по отоплению, ГВС осталась с ЦТП.
Сообщение отредактировал HeatServ - 12.4.2021, 15:34
|
|
|
|
|
|
|
|
12.4.2021, 16:41
|
сам себе Sapiens
Группа: Участники форума
Сообщений: 11390
Регистрация: 21.5.2005
Из: г. Владимир
Пользователь №: 797

|
Нех** там мудрить! Вязать надо!
|
|
|
|
|
|
|
|
12.4.2021, 19:21
|
Группа: Участники форума
Сообщений: 1370
Регистрация: 28.6.2005
Из: Estonia
Пользователь №: 918

|
Проблемы будут. Лучше сразу переходите на независимые схемы через теплообменники в домах плюс регулирующая автоматика ,если уж решили отказаться централизованно рядом домов от ЦТП и перейти на прямые параметры теплосети. Вроде кажется затратно , но это окупается и по деньгам и по удобству. Всё равно это случится , так пускай раньше , так будет дешевле.
|
|
|
|
|
|
|
|
13.4.2021, 7:54
|
Группа: Участники форума
Сообщений: 87
Регистрация: 15.2.2021
Пользователь №: 387663

|
Цитата(svoroponov @ 12.4.2021, 20:21)  Проблемы будут. Лучше сразу переходите на независимые схемы через теплообменники в домах плюс регулирующая автоматика ,если уж решили отказаться централизованно рядом домов от ЦТП и перейти на прямые параметры теплосети. Вроде кажется затратно , но это окупается и по деньгам и по удобству. Всё равно это случится , так пускай раньше , так будет дешевле. Так бьют на то что 60т выделено на элеваторные узлы. Их не скоро запустят, пройдет гарантия 5 лет а нам расхлёбывать. Цитата(HeatServ @ 12.4.2021, 16:33)  Сначала надо разобраться на какой график системы в этих самых домах. Потом определиться с нагрузкой. Потом высчитать потребные номера элеваторов и диаметры дросселирующих устройств. А до этого всего понять хватит ли давления в обратке, ЦТП ведь тоже наверняка не так просто когда-то задумывалось. Потом надо не забыть про ГВС, какое оно вообще, ГВС это. Открытая/закрытая, с циркуляционными через скоростники на ЦТП или ещё какая. Много всяких тонкостей. Мы перевели с ЦТП в своё время несколько домов вполне успешно. Но по отоплению, ГВС осталась с ЦТП. Вот такое тех условие. Мне надо по всем правилам им объяснить. Они ссылаются на проект и лишнего не делают при этом заказывают самый дешёвый. Закрытую делать не будут, скажут что нет денег. Тэц тритию трубу тоже содержать не будет, она им не нужна и идет она с отопления.
Сообщение отредактировал Pavel100 - 13.4.2021, 7:58
Эскизы прикрепленных изображений
|
|
|
|
|
|
|
|
13.4.2021, 8:10
|
Группа: Участники форума
Сообщений: 33477
Регистрация: 4.12.2006
Из: 97
Пользователь №: 5032

|
Интересные ТУ- первый раз вижу, что б для жилья Qот отличался от Qгвс в 10 раз. Правда и проблемы с переключение им подстать звучат от автора.
|
|
|
|
|
|
|
|
13.4.2021, 8:18
|
сам себе Sapiens
Группа: Участники форума
Сообщений: 11390
Регистрация: 21.5.2005
Из: г. Владимир
Пользователь №: 797

|
Перепад давления - 0,3 кгс/см 2?!
Смотрите мою Схемотехнику АИТП.
|
|
|
|
|
|
|
|
13.4.2021, 8:21
|
Не по вкусу пряник, не по чину мундир.
Группа: Участники форума
Сообщений: 50453
Регистрация: 24.4.2009
Пользователь №: 32666

|
Цитата(Pavel100 @ 13.4.2021, 7:54)  Вот такое тех условие. Мне надо по всем правилам им объяснить. Они ссылаются на проект и лишнего не делают при этом заказывают самый дешёвый. Закрытую делать не будут, скажут что нет денег. Тэц тритию трубу тоже содержать не будет, она им не нужна и идет она с отопления. Нагрузку ГВС уточните, она какая-то странная, это не жилого дома нагрузка. Или жилого дома, но в котором всего с десяток кранов с горячей водой. А отопительная совсем небольшая, элеватор номер два и все дела. Что с давлениями на вводе и как реализована ГВС? Открытая или через скоростники?
Сообщение отредактировал HeatServ - 13.4.2021, 8:22
|
|
|
|
|
|
|
|
13.4.2021, 8:33
|
Группа: Участники форума
Сообщений: 33477
Регистрация: 4.12.2006
Из: 97
Пользователь №: 5032

|
Цитата(tiptop @ 13.4.2021, 8:18)  Перепад давления - 0,3 кгс/см 2?!
Смотрите мою Схемотехнику АИТП.  ну если очень сильно людям элеватор хочется, чего не дать ТУ исключающие его применение? Дали же?
|
|
|
|
|
|
|
|
13.4.2021, 9:25
|
Не по вкусу пряник, не по чину мундир.
Группа: Участники форума
Сообщений: 50453
Регистрация: 24.4.2009
Пользователь №: 32666

|
Цитата(tiptop @ 13.4.2021, 8:18)  Перепад давления - 0,3 кгс/см 2?!
Смотрите мою Схемотехнику АИТП.  Опа, 3 метра столба... Тут одним элеватором не обойдёшься.
|
|
|
|
|
|
|
|
13.4.2021, 9:42
|
Группа: Участники форума
Сообщений: 12793
Регистрация: 9.4.2014
Пользователь №: 229939

|
Цитата(Pavel100 @ 13.4.2021, 7:54)  Вот такое тех условие. Мне надо по всем правилам им объяснить. Они ссылаются на проект и лишнего не делают при этом заказывают самый дешёвый. Закрытую делать не будут, скажут что нет денег. Тэц тритию трубу тоже содержать не будет, она им не нужна и идет она с отопления. Прошу уточнить: - кто это "они", которым Вы хотите попытаться что-либо объяснить? - есть проект с элеваторами, в котором эти же ТУ (располагаемый напор 3 м.в.ст)? Или в проекте были другие ТУ? - в квартирах ГВС централизованное или у жильцов газовые колонки?
|
|
|
|
|
|
|
|
13.4.2021, 12:46
|
Группа: Участники форума
Сообщений: 87
Регистрация: 15.2.2021
Пользователь №: 387663

|
1985 Количество этажей 2 Тип дома Многоквартирный дом Жилых помещений 18. Гвс открытая. Газа нет.
|
|
|
|
|
|
|
|
15.4.2021, 14:48
|
Группа: Участники форума
Сообщений: 1522
Регистрация: 15.7.2011
Из: ИТП
Пользователь №: 115423

|
Цитата если в квартирах трубы из ПП кажется, раньше не допускалось зависимое подключение (элеватор или непосредственно) с отоплением ПП, если в сетях высокая температура. не безопасно. 0,3 кгс/см2, больше похоже на потери в системе отопления, этого НЕДОСТАТОЧНО для элеватора. требуется перепад давления не менее 1,5 кгс/см2
|
|
|
|
|
|
|
|
15.4.2021, 16:05
|
Группа: Участники форума
Сообщений: 12793
Регистрация: 9.4.2014
Пользователь №: 229939

|
Цитата(Altelega @ 15.4.2021, 14:48)  кажется, раньше не допускалось зависимое подключение (элеватор или непосредственно) с отоплением ПП, если в сетях высокая температура. не безопасно. В действующем сейчас СП 60.13330.2016 запрета на установку элеватора в ИТП нет, но есть указание: Цитата 6.1.6 ... В системах водяного отопления с трубопроводами из полимерных материалов параметры теплоносителя (температура, давление) не должны превышать 90°С и 1,0 МПа, ... Это невозможно выполнить при установке элеватора и температуре подающей воды в теплосети более 90°С. Но с 30.06.2021 вводится в действие СП 60.13330.2020, а в нём опять вернули запрет на установку элеватора: Цитата 6.1.4 Присоединение систем отопления к тепловым сетям централизованного теплоснабжения через элеватор, включая автоматизированный, не допускается, но он может быть использован в обвязке циркуляционного насоса в качестве резервного смесительного устройства при аварийном отключении электроснабжения в районах с нестабильным электроснабжением. И остался пункт по применению полимерных трубопроводов с прежним ограничением по температуре теплоносителя, только теперь это п. 6.1.15.
|
|
|
|
|
|
|
|
15.4.2021, 18:54
|
сам себе Sapiens
Группа: Участники форума
Сообщений: 11390
Регистрация: 21.5.2005
Из: г. Владимир
Пользователь №: 797

|
Цитата он может быть использован в обвязке циркуляционного насоса в качестве резервного смесительного устройства при аварийном отключении электроснабжения в районах с нестабильным электроснабжением У меня, кстати, есть статья на эту тему: Элеватор в качестве резервного смесителяВязать надо!
|
|
|
|
|
|
|
|
15.4.2021, 19:37
|
Группа: Участники форума
Сообщений: 12793
Регистрация: 9.4.2014
Пользователь №: 229939

|
Цитата(tiptop @ 15.4.2021, 18:54)  Вязать надо!  Вот заладил! А ведь ТС так и не ответил на мой вопрос: Цитата(ИОВ @ 13.4.2021, 9:42)  - есть проект с элеваторами, в котором эти же ТУ (располагаемый напор 3 м.в.ст)? Или в проекте были другие ТУ? Так что, пока всё вообще в тумане ...
|
|
|
|
|
|
|
|
15.4.2021, 21:48
|
сам себе Sapiens
Группа: Участники форума
Сообщений: 11390
Регистрация: 21.5.2005
Из: г. Владимир
Пользователь №: 797

|
Цитата(ИОВ @ 15.4.2021, 19:37)  Вот заладил!  Похоже, я это где-то у монтажников подцепил...
|
|
|
|
|
|
|
|
17.4.2021, 4:29
|
Группа: Участники форума
Сообщений: 87
Регистрация: 15.2.2021
Пользователь №: 387663

|
Цитата(ИОВ @ 15.4.2021, 20:37)  Вот заладил! А ведь ТС так и не ответил на мой вопрос: Так что, пока всё вообще в тумане ... Я и сам не знаю. Зню что переходим от ЦТП к элеватору.
Эскизы прикрепленных изображений
|
|
|
|
|
|
|
|
17.4.2021, 7:14
|
Группа: New
Сообщений: 15
Регистрация: 5.3.2014
Пользователь №: 225891

|
Если перепад давлений на вводе совпадает с ТУ элеватор работать не будет. В этом случает ставится шайба на вводе и цирк насос на контуре. С такими параметрами ГВС обязательно через смесительную автоматику. А вообще ввод в эксплуатацию систем открытого водоразбора запрещен. Подключение через элеватор новых объектов запрещено. После завтра придет какой нибудь надзор и скажет чтобы делали всё взад. Вкладывайте в тепловую автоматику, делайте закрытым контур гвс(через теплообменник) и зависимую схему отопления и будет хорошо. А про элеватор с такими параметрами на вводе можно забыть
|
|
|
|
|
|
|
|
17.4.2021, 8:24
|
Группа: Участники форума
Сообщений: 33477
Регистрация: 4.12.2006
Из: 97
Пользователь №: 5032

|
Цитата(Pavel100 @ 17.4.2021, 4:29)  Я и сам не знаю. Зню что переходим от ЦТП к элеватору. не переходите- с такой Т теплоноситель в систему отопления не подают.И открытая схема теплоснабжения запрещена уже к вводу( только давно существующим до запрета срок переделки отодвинули и не более того). + у вас в доме в СО пластиковые трубы еще стоят- им такой теплоноситель- смерть в один сезон. А такой проект под такие ТУ.... лучше не на элеватор переход рисовать, а бабушек через дорогу переводить.Больше пользы от такого рисовальщика переводильщика было бы. Перевод бумаги и тонера.
|
|
|
|
|
|
|
|
17.4.2021, 9:42
|
Группа: Участники форума
Сообщений: 12793
Регистрация: 9.4.2014
Пользователь №: 229939

|
Цитата(Pavel100 @ 17.4.2021, 4:29)  Я и сам не знаю. Зню что переходим от ЦТП к элеватору. У меня пока сложилось впечатление, что Вы, желая разобраться в будущих "подводных" камнях, вводите Ваших советчиков в заблуждение, пусть и невольно. На сколько понимаю, Вы эксплуатационник, и пока у Вас есть только информация об уходе от ЦТП. Полагаю, что Вы выложили ТУ и схему ИТП при присоединении к ЦТП, а не к исходной тепловой сети. Если так, то обсуждать пока вообще нЕчего.
|
|
|
|
|
|
|
|
17.4.2021, 10:15
|
сам себе Sapiens
Группа: Участники форума
Сообщений: 11390
Регистрация: 21.5.2005
Из: г. Владимир
Пользователь №: 797

|
Вяжите сталью!
|
|
|
|
|
|
|
|
18.4.2021, 4:43
|
Группа: Участники форума
Сообщений: 87
Регистрация: 15.2.2021
Пользователь №: 387663

|
Мне надо максимально провести кап.ремонт, а не только подвал. Кап ремонт поставит только элеваторы а проблемы будут у управляющей компании. На стояках нет кранов для регулировки системы. 2этажный дом, на первом этаже конвекторы отопления а на втором житель поменял на алюминиевые батареи, ПП подключение. В итоге написал на нас в прокуратуру, что у него холодно. Прокуратура пишет, накажите у себя работника. Занавес. Кап ремонт каждый раз отписывается от замены стояков отопления, то не требуется, то жильцы не пустили. И это узнаешь после принятия выполненных работ. Ссылаться что денег нет. Фото 2 после капитали, где запорно-регулирующий вентиль?
Эскизы прикрепленных изображений
|
|
|
|
|
|
|
|
18.4.2021, 11:31
|
Группа: Участники форума
Сообщений: 87
Регистрация: 15.2.2021
Пользователь №: 387663

|
Цитата(tiptop @ 17.4.2021, 11:15)  Вяжите сталью!  Не смог вам в личку написать, почта у вас заполненная.
|
|
|
|
|
|
|
  |
1 чел. читают эту тему (гостей: 1, скрытых пользователей: 0)
Пользователей: 0
|
|
Реклама
ООО «Арктика групп» ИНН: 7713634274
Реклама: ООО «СибСтронг» | ИНН 6670013662 | ERID: 2VtzqvdgiCU
ООО «УНИСПЛИТ» ИНН: 6453155081 erid:2VtzqwGt2gw
Реклама: ООО «СЛ-ЛАЗЕР» ИНН 7727447267 | erid: 2VtzqvY3G2W
Реклама: ООО «НовоКС» | ИНН 6330071530 | erid: 2VtzqwMVijq
Последние сообщения Форума
|