|
  |
Удивительная система отопления, Одно-, двухтрубные системы (это может быть интересно) |
|
|
Гость_Владимир Борисович_*
|
2.11.2009, 16:47
|
Guest Forum

|
Вот некоторые фрагменты этой системы,по моему есть что обсудить. Если есть вопросы по этой системе отвечу.Я выборчно,коротенько дал.Там четыре листа расчетов и описания.Следующий ее вариант выдам как только отсканирую,возможно завтра.
Эскизы прикрепленных изображений
|
|
|
|
|
2.11.2009, 18:03
|
Группа: Участники форума
Сообщений: 10258
Регистрация: 8.3.2007
Пользователь №: 6446

|
Как мало знаю, оказывается, о "ньюансах" всевозможных - только "замусоленные", как ходовые денежные купюры, массовые решения.
Задать-то "умный вопрос" для меня не проблема. Ответ вот некуда будет применить. Но интересно, зараза, могут думать некие люди там, где вроде думать уже и не о чём! Бесшаблонники!
|
|
|
|
Гость_Владимир Борисович_*
|
3.11.2009, 17:02
|
Guest Forum

|
Уважаемые друзья! Есть просьба , помочь в следующем вопросе. Сегодня в руки попала формула изобретения системы отопления. В схеме не могу ее представить,да и расшифровка ее сложна.Чем же эта система хороша.Помогите разобраться. ФОРМУЛА ИЗОБРЕТЕНИЯ: Безэлеваторная система водяного отопления многоэтажного здания содержащая по крайней мере две группы нагревательных приборов,первая из которых подключена к верхней и нижней точкам подъемного стояка для создания контура циркуляции с гравитационным подмешиванием,а вторая к подъемному стояку и обратной магистрали, отличающаяся тем,что первая группа нагревательных приборов расположена в верхней части здания,а вторая в нижней и подключена к подъемному стояку в средней по высоте зоне последнего. Кто возъмется расшифровать и перевести на русский язык. Заранее спасибо.
|
|
|
|
|
4.11.2009, 0:23
|
Не по вкусу пряник, не по чину мундир.
Группа: Участники форума
Сообщений: 50432
Регистрация: 24.4.2009
Пользователь №: 32666

|
Ничего лучше в голову не пришло. Хотя, возможно даже так.
Эскизы прикрепленных изображений
|
|
|
|
|
4.11.2009, 18:29
|
Группа: Участники форума
Сообщений: 10258
Регистрация: 8.3.2007
Пользователь №: 6446

|
или так:
Нагрузку на первую можно поставить примерно пополам. Тогда и приборы в обеих частях подобрать соответственно, чтоб остывая, охлаждали воду до 70°С
|
|
|
|
Гость_Владимир Борисович_*
|
5.11.2009, 21:42
|
Guest Forum

|
Спасибо. Я предполагал, что она будет кольцевой. Для системы водовоздушного отопления есть фрагмент плана с расположением вертикальных конвекторов. Продолжение этой системы в зданиях КПД.Там применены бетонные отопительные панельки для установки в местах примыкания перегородок к наружным стенам. В панельках имеются щели вверху и внизу для циркуляции воздуха. Вверху установлены регулируемые решетки. Есть фото комнаты со смонтированной системой, но получились очень черные.плохо видно.
Эскизы прикрепленных изображений
|
|
|
|
|
5.11.2009, 23:20
|
Группа: Участники форума
Сообщений: 10258
Регистрация: 8.3.2007
Пользователь №: 6446

|
Цитата(HeatServ @ 4.11.2009, 0:23)  Хотя, возможно даже так. Не получается осознать. Поясните чуть. Может проставите температуры и направление потоков, предполагаемые расчётные расходы и станет яснее? И почему только "однотрубно"? Это имеет особое значение?
|
|
|
|
|
6.11.2009, 0:20
|
Не по вкусу пряник, не по чину мундир.
Группа: Участники форума
Сообщений: 50432
Регистрация: 24.4.2009
Пользователь №: 32666

|
Цитата(Владимир Борисович @ 3.11.2009, 17:02)  ФОРМУЛА ИЗОБРЕТЕНИЯ: Безэлеваторная система водяного отопления многоэтажного здания содержащая по крайней мере две группы нагревательных приборов,первая из которых подключена к верхней и нижней точкам подъемного стояка для создания контура циркуляции с гравитационным подмешиванием,а вторая к подъемному стояку и обратной магистрали, отличающаяся тем,что первая группа нагревательных приборов расположена в верхней части здания,а вторая в нижней и подключена к подъемному стояку в средней по высоте зоне последнего. Кто возъмется расшифровать и перевести на русский язык. Заранее спасибо. Ну вот не знаю как это можно иначе трактовать. Цитата(Kult_Ra @ 5.11.2009, 23:20)  Не получается осознать. Поясните чуть. Может проставите температуры и направление потоков, предполагаемые расчётные расходы и станет яснее? И почему только "однотрубно"? Это имеет особое значение? А температуры расчётом надо. Обращено внимание, что групп две, верхняя, понятно, что работает в другом температурном графике, нежели нижняя, нижняя более металлоёмка (или конвективно-технологична). А "однотрубность" совсем не обязательна, просто проще так, да и количество приборов и их геометрия тоже больше по наитию.
Эскизы прикрепленных изображений
|
|
|
|
|
6.11.2009, 8:39
|
Группа: Участники форума
Сообщений: 10258
Регистрация: 8.3.2007
Пользователь №: 6446

|
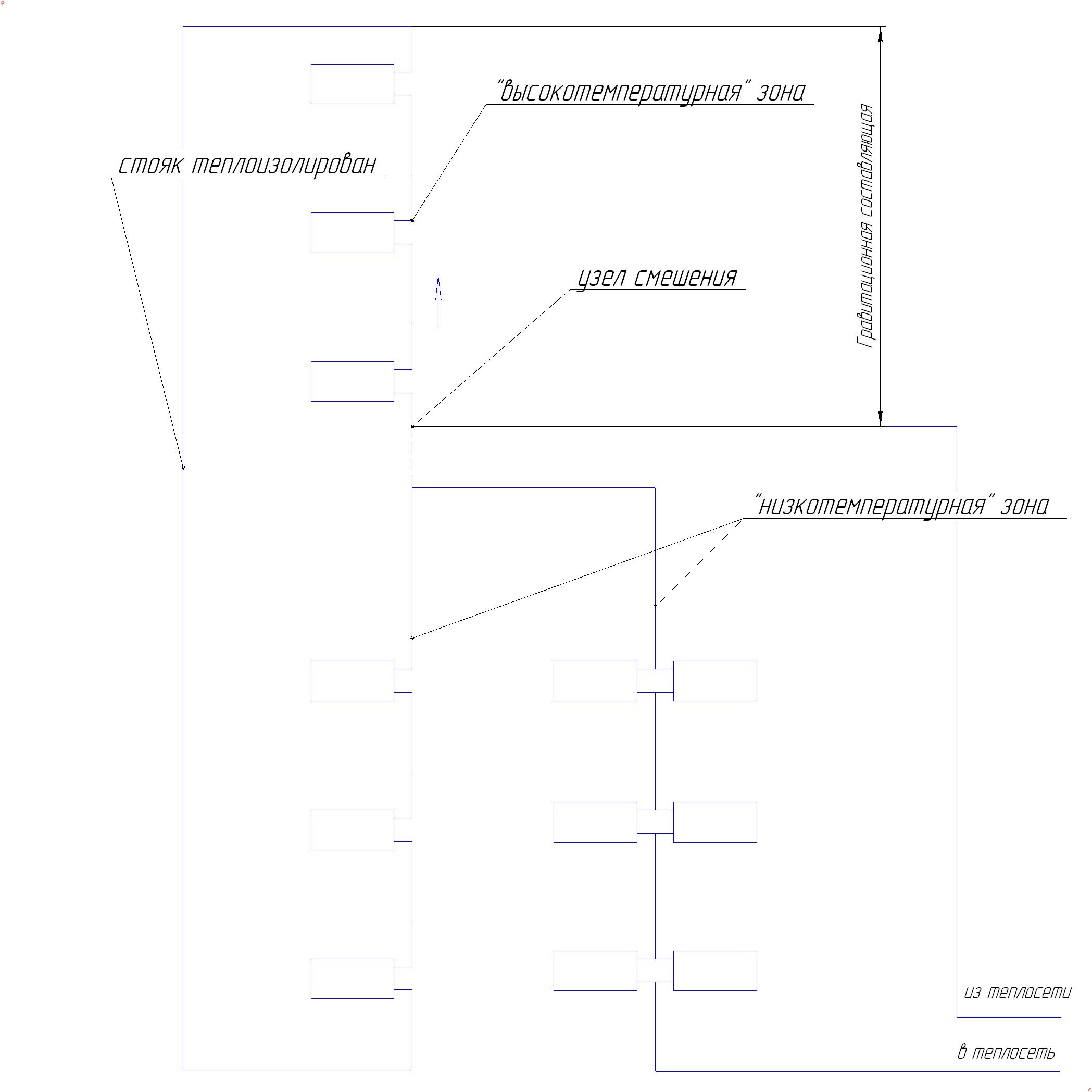
Цитата Ну вот не знаю как это можно иначе трактовать. Получается можно по разному. Пока есть два варианта схем: - Верхняя часть здания "высокотемпературная зона"
- Обе части в одной температурной зоне.
и нужна какая-то "методика определения размеров зон (соотношения нагрузок) и температур входа/выхода теплоносителя в них". А возможны, интересно, ли ещё какие-то схемные решения?
Сообщение отредактировал Kult_Ra - 6.11.2009, 8:40
|
|
|
|
Гость_Владимир Борисович_*
|
6.11.2009, 16:02
|
Guest Forum

|
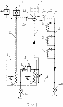
Уважаемые специалисты, давйте попробуем разобраться с этой системой. Объясните принцип ее работы.
Эскизы прикрепленных изображений
|
|
|
|
|
6.11.2009, 22:50
|
Не по вкусу пряник, не по чину мундир.
Группа: Участники форума
Сообщений: 50432
Регистрация: 24.4.2009
Пользователь №: 32666

|
Цитата(Владимир Борисович @ 6.11.2009, 16:02)  Уважаемые специалисты, давйте попробуем разобраться с этой системой. Объясните принцип ее работы. Первое соображение - неужто пароводяная? Потом бак вверху - ничего подобного... Водяная система в эжекторным смешением, в узле q2 подготавливается слегка перегретая вода, q1 - просто нагрев, что-то в конструкции топки вроде вертикальных экранов (q1) и фестона (q2). Куча причиндалов дополнительных - не знаю что такое... Только если книжонки старые посмотреть...
|
|
|
|
|
6.11.2009, 23:24
|
Группа: Участники форума
Сообщений: 10258
Регистрация: 8.3.2007
Пользователь №: 6446

|
"Куча причиндалов дополнительных - не знаю что такое..."
У Вас хоть мысли какие "проявились"!
|
|
|
|
Гость_Владимир Борисович_*
|
7.11.2009, 0:19
|
Guest Forum

|
Это квартирная система.Бывшая гравитационная.Для усиления циркуляции изобретатель ее приделал паровой регулируемый контур с эжекционным насосом конденсатором. Изобретение 2006года. Подробности попробую передать в первой половине дня.А Serv молодец.Самое принципиальное в ней, это расположение змеевика парогенегатора ниже эжекционного насоса.
|
|
|
|
Гость_Владимир Борисович_*
|
7.11.2009, 11:36
|
Guest Forum

|
Напор эжекционного насос-конденсатора практически пропорционален высоте обогреваемого здания и в 30 раз больше чем напор в безнасосных системах.Для работы системы принципиальным является расположение парогенератора ниже расположения эжекционного насос-конденсатора, т.е. в нижней части контура циркуляции,например на уровне 2го этажа 3хэтажного здания. ПАрогенератор-(змеевик) расположен в газовом котле на выходе газохода.После начала парообразования пар вытесняет воздух из паропровода 10 в атмосферу через воздушный клапан 16 и при повышении давления в нем закрывает клапан 16. Далее пар поступает в сопло 12 и начинает процесс циркуляции теплоносителя с конденсацией пара в циркуляционной воде. Давление пара определяется столбом жидкости от уровня воды в расширительном баке 7 до верхнего трубопровода 1.Это свойство обеспечивает насосное действие эжекционного насоса- конденсатора
|
|
|
|
Гость_Владимир Борисович_*
|
7.11.2009, 12:09
|
Guest Forum

|
А это небольшой сюрприз для Вас Культ Ра. Мы с вами похоже люди старшего поколения в это замечательной теме. Но откровенно говоря я этого регулятора не помню,хотя всю сознательную жизнь старался следить за новинками в отопительной технике,но обнаружил это чудо только сейчас.Итак регулирующий узел для горизонтальной однотрубной системы отопления. Диаметр 15 и 20мм. ( Не грузит что-то)
Эскизы прикрепленных изображений
|
|
|
|
|
7.11.2009, 15:51
|
Группа: Участники форума
Сообщений: 10258
Регистрация: 8.3.2007
Пользователь №: 6446

|
Да. Сюрприз 100%. Изделие не пошло в серию, очевидно в совокупную силу ряда причин. На вид он неказистое. Подозреваю: испытания не выдерживало, было "ломкое [деталек много] и быстро засорялось, закипало, обрастало "накипью", узел становился проточным", доработать не было возможности. Так и осталось на уровне "идеи".
ПС. Вы обозначили: "сознательную жизнь старался ...". Я же был вынужден с 1968 года все внимание уделить только "однотрубным". Лучшее, чем могли массово порадовать тогда - "Методические указания по проектированию с дросселирующими шайбами на замыкающих ...". Всего по "работоспособности и экономичности" надо было достичь исключительно "качеством" расчёта (то есть сочетанием "сортаментов труб", вставок на участки меньшего диаметра и пр.). В стране приветствовались исключительно "системы из унифицированных узлов". Шаг влево, шаг вправо - нет денег из бюджета.
|
|
|
|
Гость_Владимир Борисович_*
|
7.11.2009, 17:18
|
Guest Forum

|
На следующей неделе Вы узнаете: 1.Шахматная система,2Система с 4х ходовыми кранами, 3.Система на выхлопных газах. 4.Двухэлеваторная система. 5.Водожидкостная система. 6.Разновидность первой бифлярной системы (панельной) автор Либер Н.С. 7. Возможно успею показать вихревую систему, ну и по мелочи. Вот такую поставил задачу. А сегодня вечерняя задача для любопытных отопленцев. На фото показан радиатор фирмы "Buderus" 1927год,аналогичные радиаторы выпускала фирма братьев Кертинг и некоторое количество их попало в нашу страну.Попробуйте ответить для какой надобности рдиатор имел дверцу?
Прикрепленные изображения
|
|
|
|
|
8.11.2009, 19:19
|
Группа: Участники форума
Сообщений: 10258
Регистрация: 8.3.2007
Пользователь №: 6446

|
радиатор фирмы "Buderus" 1927год, и что они поставляют сегодня (Logatrend VK-Profil; Logatrend K-Profil): http://www.buderus.ru/images/2009040715324...l.jpg.89240.jpgдля какой надобности радиатор имел дверцу? - как "зайцу стоп-сигнал!" Может с открытой (больше/меньше) дверцей увеличивался "теплосъём" за счет выхода воздуха через эту штучку, а вход под радиатором ?
Сообщение отредактировал Kult_Ra - 8.11.2009, 19:33
|
|
|
|
Гость_Владимир Борисович_*
|
8.11.2009, 22:01
|
Guest Forum

|
Странно все-таки через комп. общаться,никак не привыкну.Обычно студентам лекции читал всегда в диалоге.Конечно здесь не студенты,но обсуждения бывает маловато. Ну да ладно. А радиатор этот устроен все-таки по немецки, только они умеют так извлекать пользу из самых разных вещей.Так и здесь. В этом приборе устроена своеобразная духовка для разогрева пищи и напитков.Вот такой радиатор. А сейчас еще одно фото из древности.Система подпольного отопления жилого дома по Древнеримской технологии.
Эскизы прикрепленных изображений
|
|
|
|
|
9.11.2009, 8:43
|
Группа: Участники форума
Сообщений: 10258
Регистрация: 8.3.2007
Пользователь №: 6446

|
"все-таки по немецки, только они умеют так извлекать пользу из самых разных вещей.Так и здесь." Эт точно. Мелькнула мысль про "сушку сухарей и пр." из-за "замысловатости" этой дверцы. Но вроде как-то разумнее и логичнее использовать понесенные затраты уж для "усиления конвективного теплообмена". Пустой ход с "подогревом пищи" оказался - не прижилось в массы!
"Система подпольного отопления жилого дома по Древнеримской технологии" Ой ли? Так уж исключительно "чудо римское, заморское"?
Даже мне в детстве приходилось частенько бывать зимой на "лежанке". В каждом сельском доме обязательно была и "русская печь" и "вертикальные обогреватели дымом" как минимум "на 7 вертикальных ходов" и " лежанка на три горизонтальных хода. И было всё сделано руками безграмотных, затюканных селян, не имевших понятия о "Древнеримской технологии"" .
ПС. "всегда в диалоге" Учитывайте - Здесь от Вас "степуха" не зависит-то!
Студенты и "образование". "Образ" формирования инженера из школьника в ВУЗе завершается "корочками".
Различие же между формой и содержанием иногда не стирается даже годами.
Сообщение отредактировал Kult_Ra - 9.11.2009, 9:03
|
|
|
|
Гость_Boris Blade_*
|
9.11.2009, 10:40
|
Guest Forum

|
в то время селяне еще на ветках сидели.
|
|
|
|
|
9.11.2009, 10:55
|
Группа: Участники форума
Сообщений: 10258
Регистрация: 8.3.2007
Пользователь №: 6446

|
Цитата(Boris Blade @ 9.11.2009, 10:40)  в то время селяне еще на ветках сидели. Вы это сидетельствуете как очевидец !?
|
|
|
|
Гость_Владимир Борисович_*
|
9.11.2009, 16:23
|
Guest Forum

|
Безусловно системаримская проста до невозможности. Топка и система газоходов, даже поддувала не было.Полагаю все-таки,что ее итальянцы к нам привезли когда Кремль строили,тогда ее там и построили. Только газоходы в стенах были, ну и подсос холодного воздуха был.Потом очевидно русские смекалистые мужики ее и прспособили. 15 век. А теперь как обещал.Система с 4ходовыми.Полагал,что это только научная разработка.Оказывается нет.Такие системы были смонтированы на Украине, в Киеве,Днепропетровске.Тогда только зарождались системы с односторонним подключением приборов.1959-1960год.
Эскизы прикрепленных изображений
|
|
|
|
Гость_Владимир Борисович_*
|
10.11.2009, 10:30
|
Guest Forum

|
Сам кран 4х ходовой забыл показать.
Эскизы прикрепленных изображений
|
|
|
|
Гость_Владимир Борисович_*
|
10.11.2009, 19:27
|
Guest Forum

|
Обещал расказать про систему отопления с двумя элеваторами. Авторы Грудзинский М.М. и Ливчак В.И. 1980год. Система отопления с двумя элевторами при которой сетевая вода идет по обводному трубопроводу с регулирующим клапоном, направляется в сопло втрого элеватрора, параллельно с первым. Установка второго элеватора позволяет увеличить расход сетевой воды в системе отопления и устраняет разрегулировку в ней в период пониженной наружной температуры,т.е. максимального расхода тепла. При этом сечение первого сопла элеватора должно расчитываться на сетевой расход воды где расход сетевой воды Gэ₁⁼100*Qро(1,16*10⁵), что устранит перерасход в теплый период времени.Сопло второго элеватора должно расчитываться на сетевой расход воды G э2=Gг2 - Gэ1;ΔΡэ₂=100KПА и в клапане 50 кПА.
|
|
|
|
Гость_Владимир Борисович_*
|
11.11.2009, 21:06
|
Guest Forum

|
Сегодня водожидкостная система отопления. Одельский Э.Х. (сборник работ 2) 1974год. гор. Минск. Закрытая система отопления в которой в качестве теплоносителя используется 6-8% раствор полиакриламида. В результате применения этого раствора агрессивность к коррозии уменьшается в 1,5 раза, отложений на внутренней поверхности труб нет. Использование этого раствора в качестве теплоносителя снижает гидравлическое сопротивление на 50-55%. Теплоемкость раствора равна теплоемкости воды. Срок службы системы отопления равен 40 годам. В Минске были ипытаны две системы отопления в течение 4лет. Дальше ничего не ясно. Вот такая информация.
|
|
|
|
Гость_Владимир Борисович_*
|
12.11.2009, 21:37
|
Guest Forum

|
Сегодня какой-то доброжелатель прислал это фото. Что-то очень современное, но я не знаю ,что точно. Хотя предположения есть. Кто-нибудь, кто знает подскажите.
Прикрепленные изображения
|
|
|
|
Гость_Владимир Борисович_*
|
13.11.2009, 20:20
|
Guest Forum

|
Похоже нашел, что это за аппарат. Коаксиальный теплообменник для систем отопления и ГВС. Работает от подогрева дымовыми газами. Вода в контуре ГВС нагревается водой циркулирующей в системе отопления. Таким образом в змеевике исключается достижение высоких температур.Фирма обещает высочайшуу эффективность теплообмена. Фирма Ferroli SpA. А теперь шахматная система.Автор такой системы рассуждает так: если в различные периоды работы системы отопления имеет место то перегрев верхних этажей, то нижних, то для того чтобы устранить это явление предлагает шахматную систему. Суть ее заключается в том, что подача воды в стояки осуществляется по разным схемам.Один стояк свеху-вниз, другой снизу - вверх и т.д.Между ними находится перегородка.Так вот автор считает, что в этом случае температуры в помещениях будут выравниваться за счет теплоперехода через перегородку и всем будет счастье. Ну как хотите, нравятся мне эти люди, хотя могут быть и неправы.
|
|
|
|
Гость_ibogush_*
|
14.11.2009, 10:10
|
Guest Forum

|
С удовольствием Вас читал, а сегодня удивили Вы меня сильно, http://en.wikipedia.org/wiki/Condensing_boiler а если поставить еще и предпогрев ГВС на возврате из системы отопления, то вообще щщастью предела не будет. - это к коаксиальному теплообменику
Сообщение отредактировал ibogush - 14.11.2009, 10:27
|
|
|
|
Гость_ibogush_*
|
14.11.2009, 11:22
|
Guest Forum

|
Но честно говоря, мне сильно кажется, что Bы не человек, а некое олицетвотрение какого-то проекта типа нанотехнологий, но в отличие от нано, недурного отнюдь. Шахматная система отжила свой век, толком не родившись при теперяшних стандартах строительства и систем автоматизации.
Сообщение отредактировал ibogush - 14.11.2009, 11:40
|
|
|
|
|
  |
18 чел. читают эту тему (гостей: 18, скрытых пользователей: 0)
Пользователей: 0
|
|
Реклама
ООО «Арктика групп» ИНН: 7713634274
Реклама: ООО «СибСтронг» | ИНН 6670013662 | ERID: 2VtzqvdgiCU
ООО «УНИСПЛИТ» ИНН: 6453155081 erid:2VtzqvyN5ZW
Реклама: ООО «СЛ-ЛАЗЕР» ИНН 7727447267 | erid: 2VtzqvY3G2W
Последние сообщения Форума
|