Полная версия этой страницы:
Автоматизация ИТП
Mamoht.gor
7.5.2013, 11:55
При выборе схемы автоматизации узла смешения на системе отопления административного здания нашел несколько различных типов. Выбор остановился на двух схемах: это с применением трехходового регулирующего органа (клапана)
Нажмите для просмотра прикрепленного файлаи двухходового регулирующего органа (клапана)
Нажмите для просмотра прикрепленного файла. Подскажите какую схему лучше применять и почему? И необходимо ли согласовывать изменение в ИТП в тепловыми сетями и какие документы для этого необходимо.
alexius_sev
7.5.2013, 11:57
Я за двухходовой, он надежнее , чем трехходовой, а принципиальных различий нет
насос так же можно на обратку и подачу повесить у двухходового , не обязательно на перемычке, все зависит отрасхода, если очень маленький через перемычку, то тогда вешать на обратку
Mamoht.gor
7.5.2013, 13:48
Цитата
Я за двухходовой, он надежнее , чем трехходовой, а принципиальных различий нет
В чем выражается надежность двухходового клапана по отношению к трехходовому?
J. Antonio
7.5.2013, 13:57
Двухходовой клапан проще и дешевле получается. Трёхходовой очень здорово работает при зависимом подключении системы отопления к тепловым сетям, при совпадении температурных графиков сети и внтуренней системы т.е. без смешения
Цитата(Mamoht.gor @ 7.5.2013, 12:55)

При выборе схемы автоматизации узла смешения на системе отопления административного здания нашел несколько различных типов... .
А как работает схема с насосом на перемычке... можно пьезометр?.. а в зоне верхней срезки графика?... как подбирать насос?... двухходовой клапан имеет постоянное сопротивление от степени открытия?... а какая должна быть характеристика клапана для успешной работы "пары"... насос на перемычке - двухходовой клапан на "впрыске"?
Цитата(Mamoht.gor @ 7.5.2013, 11:55)

Подскажите какую схему лучше применять и почему? И необходимо ли согласовывать изменение в ИТП в тепловыми сетями и какие документы для этого необходимо.
Дешевле и проще применять схему с двухходовым. Если перепад на вводе высокий (даже если это статический перепад), то надо добавить в схему регулятор перепада.
Почему дешевле - потому что трхходовик не переносит высоких перепадов, даже 10 метров для него уже может быть критично и аналогичные по пропускной способности трех и двухходовики могут отличаться по ценнику в разы. Насос на перемычке требуется тоже дешевле, нежели "в линию", покуда производительность требуется разная. Проще - потому что проще.
Цитата(Бойко @ 7.5.2013, 14:10)

а какая должна быть характеристика клапана для успешной работы "пары"... насос на перемычке - двухходовой клапан на "впрыске"?
Клапан можно прикинуть пальцем в небо, ошибиться сложно даже при малом опыте в этих делах. Да и ошибиться можно только в меньшую сторону, поскольку при ошибке в большую сторону всегда есть возможность снизить авторитет клапана шайбой... а насос... это и просто и сложно... тут по месту и в зависимости что хочется получить в результате.
Цитата(HeatServ @ 7.5.2013, 14:23)

.....трхходовик не переносит высоких перепадов, даже 10 метров для него уже может быть критично ......
Это Вы про поворотный (роторный) смеситель рассказываете. А плунжерный 3-ходовой такой же как 2-ходовой и на те же перепады....
Цитата(jota @ 7.5.2013, 14:27)

Это Вы про поворотный (роторный) смеситель рассказываете. А плунжерный 3-ходовой такой же как 2-ходовой и на те же перепады....
Ну так ведь дороже и сложней... хотя, чисто теоретически, позволяет поддерживать в контуре один и тот же расход... только надо ли это? Чем дальше в лес, тем всё больше в голове проясняется мысль о том, что для ряда систем отопления некий "импульсный режим" даже интереснее.
Цитата(HeatServ @ 7.5.2013, 15:30)

Ну так ведь дороже и сложней... хотя, чисто теоретически, позволяет поддерживать в контуре один и тот же расход... только надо ли это? Чем дальше в лес, тем всё больше в голове проясняется мысль о том, что для ряда систем отопления некий "импульсный режим" даже интереснее.
Шаманом становитесь...
Такой подход возможен при аврийных системах отопления... когда почти любое действие улучшает качество системы... и потребитель не искушён примерами..
Так мы чего хотим от схемы? Регулировать отпуск тепловой энергии в систему отопления (темперу подающей при постоянном расходе) качественным способом или "болтаться" вокруг уставки уповая, что расход теплоносителя на систему отопления редко измеряется... ну или
"импульсный режим даже интереснее".Я к чему? Тут попал на объект.. лет надцать назад его сами и делали...совсем замерзали люди... стоит родимый насос с ПЧ (из первых) на перемычке и работает ( "цукко" (ц)

.. Я заказчику про независимую схему и ПЛК, а он мне тычет в мой же насос.. да болтается.. но работает и его устраивает... вот сейчас и в голову бы не пришло так делать...
Господатоварищи.. "Болтание" это свойство схем с насосами на перемычке?
Цитата(J. Antonio @ 7.5.2013, 14:57)

...Трёхходовой очень здорово работает при зависимом подключении системы отопления к тепловым сетям, при совпадении температурных графиков сети и внтуренней системы т.е. без смешения
"Интересный" ход мысли. А схемку не набросаете? Или ссылку?
Цитата(Бойко @ 7.5.2013, 15:34)

Господатоварищи.. "Болтание" это свойство схем с насосами на перемычке?
Да!
Лет 15 назад около 100 узлов мы демонтировали на перемычке и ставили на обратке или подаче, после чего забыли про них. А до того напоминали каждую неделю.
А мы до сих пор ни один насос с перемычки не убрали. Не возникло практической необходимости. Даже самый первый объект до сих пор работает на перемычке, только насос с частотником поставили чуть мощнее полгода назад ввиду появления пристроев.
Цитата(Бойко @ 7.5.2013, 16:34)

Господатоварищи.. "Болтание" это свойство схем с насосами на перемычке?
Не всегда. Все зависит от алгоритма управления и постоянной времени регулирования. У нас были реализованы схемы с насом на перемычке. При этом температура регулировалась насосом, а перепад на СО - двухходовым перед узлом смешения. И постоянная времени 20мин. Претензий по работе не было.
Цитата(HeatServ @ 7.5.2013, 15:54)

Даже самый первый объект до сих пор работает на перемычке, только насос с частотником поставили чуть мощнее полгода назад ввиду появления пристроев.
Небыло у нас тогда насосов с частотниками. 3 скорости, пожалуйста....
Цитата(jota @ 7.5.2013, 17:16)

Небыло у нас тогда насосов с частотниками. 3 скорости, пожалуйста....

А у нас 15лет назад, именно на перемычке и с частотником (Грундфос) их применили и до сих пор в работе.
Цитата(KGP1 @ 8.5.2013, 8:32)

А у нас 15лет назад, именно на перемычке и с частотником (Грундфос) их применили и до сих пор в работе.
Тоже "болтается"/автоколебания?
Я поискал... там где запрещают использовать насос на перемычке... в аргументах нет математики... а пока ее нет мечтать можно...
Часто под работающим узлом смешения понимают понимают узел с фиксированным коэф. смешения... отстраивают на проектный график 95-70 и все... в этом есть логика... особенно на жилье.. т.к. в отпускаемом тепле "сидит" еще и вентиляция, то "трогать" проектный график надо обосновано..
Отдельный вопрос... А какая "глубина" регулирования должна быть у узла смешения... +- 3% (ПТЭ)...10.. или 30%
Нажмите для просмотра прикрепленного файлаПри открытии регулирующего клапана сопротивление сети (контура) растёт и рабочая точка насоса перемещается в точку А1, подача насоса при этом падает (точка Q1) и суммарный расход через клапан и насос, а следовательно и через систему отопления, остаётся постоянным. При прикрытии регулирующего клапана сопротивление сети (контура) уменьшается и
рабочая точка насоса перемещается в точку А2, подача насоса при этом растёт (точка Q2) и суммарный расход через клапан и насос, а следовательно и через систему потребления, остаётся постоянным.
Все хорошо если характеристики клапана и насоса "зеркальны" и "накладываясь" дают прямую кХ..
Нажмите для просмотра прикрепленного файлаВот из-за этих "несовпадений" автоколебания? + изменения расп. напора... но сейчас плунжер клапана легко выполнить зеркальным характ. насоса...
С трехходовым...
Нажмите для просмотра прикрепленного файлатоже есть плюсы...
Наши ("советского производства" и произведённые опосля по нормам) системы из металла характеризуются высокой устойчивостью. Что я только с ними не делал... расход на них как-то не особо влияет. Во всяком случае до полусуток на 30% расчётного расхода не ощущается, если только не многоэтажка, те более требовательны.
А вот плодящиеся в последнее время "инновационные" и прочие "высокотехнологичные" полимерные очень ощутимо требовательны к расходу. Наклёвывается одна системка, там уже видна сильная неравномерность, хоть и года нет. Если всё срастётся, то промеряю её на всяких разных режимах.
Цитата(Бойко @ 8.5.2013, 12:14)

Тоже "болтается"/автоколебания?
Отдельный вопрос... А какая "глубина" регулирования должна быть у узла смешения... +- 3% (ПТЭ)...10.. или 30%
Нажмите для просмотра прикрепленного файлаПри открытии регулирующего клапана сопротивление сети (контура) растёт и рабочая точка насоса перемещается в точку А1, подача насоса при этом падает (точка Q1) и суммарный расход через клапан и насос, а следовательно и через систему отопления, остаётся постоянным. При прикрытии регулирующего клапана сопротивление сети (контура) уменьшается и
рабочая точка насоса перемещается в точку А2, подача насоса при этом растёт (точка Q2) и суммарный расход через клапан и насос, а следовательно и через систему потребления, остаётся постоянным.
Все хорошо если характеристики клапана и насоса "зеркальны" и "накладываясь" дают прямую кХ..
Вот из-за этих "несовпадений" автоколебания? + изменения расп. напора... но сейчас плунжер клапана легко выполнить зеркальным характ. насоса...
С трехходовым...
тоже есть плюсы...
Нет автоколебаний и не болтается.
И это связано с "Глубиной" регулирования. % отклонения поддержания температуры в СО не установлен нормой. Да и предоставление услуги по отоплению определяется температурой в жил помещении и отклонениями от+18 до +24оС. При таком разбросе допустимых температур Твн. и при наличии переменных доп тепловыделений и инфильтрации, а также инерционности помещений установить требования к отклонению температуры в узле смешения весьма сложно. Да и потом если на теплоисточнике при качественном регулировании корректировка т/граф производиться 2 раза в сутки и при этом в течение суток никто не замерзает и изнывает от жары, то можно предположить, что аналогично может поддерживаться и температура в СО. Конечно больший эффект при этом можно получить при использовании терморегуляторов в каждом помещении. Следовательно автоколебания возможны там, где установлены малые пост времени ргулирования и там, где пытаются "поймать блоху". Но требуется ли это на практике и какой от этого экономический эффект?
Что касается "зеркальных" характеристик РТ и насоса, то использование свободно программируемых контроллеров позволит решить эту задачу.
У нас при реализации проекта ВБРР "Передача ведомственного жилищного фонда" при автоматизации ИТП использован указанный выше алгоритм управления рулирования теплопотребления. Разработку и проектироваие выполнил"Теплотекс" весьма грамотно и АИТП работоспособен. Здесь был частично решен вопрос и с никипеобразования в ТО ГВС.
Цитата(HeatServ @ 8.5.2013, 12:23)

Наши ("советского производства" и произведённые опосля по нормам) системы из металла характеризуются высокой устойчивостью. Что я только с ними не делал... расход на них как-то не особо влияет. Во всяком случае до полусуток на 30% расчётного расхода не ощущается...
Если никак
"не ощущается"... тогда зачем тратить деньги?

Мы управляем "ночным" снижением по температуре в помещении, а расход теплоносителя в СО остаётся штатным...
Т.е. полностью перекрываем расход первичного теплоносителя... пока температура в помещении не "упадет" до заданной..
Но в этом случае и нет базара про качество регулирования... on/of и все дела
Я писал про необходимый интервал коррекции коэфф. смешения при заданном качестве регулирования...
Можно шире.. какие критерии качества регулирования здесь/системы отопления существенны...
Цитата(Бойко @ 8.5.2013, 12:00)

Если никак
"не ощущается"... тогда зачем тратить деньги?

Никак не ощущается в плане равномерности прогрева, во всех остальных смыслах конечно же ощущается.
Цитата(Бойко @ 8.5.2013, 12:00)

Мы управляем "ночным" снижением по температуре в помещении, а расход теплоносителя в СО остаётся штатным...
Т.е. полностью перекрываем расход первичного теплоносителя... пока температура в помещении не "упадет" до заданной..
Но в этом случае и нет базара про качество регулирования... on/of и все дела
Мы добавляем к ночному периоду ещё и полуденный, приблизительно 1-3 часа в промежутке с 11 до 14. Но у нас за это дело отвечает сам контроллер и что там выставлено в качестве "экономичного режима" мы не особо выясняли.
Цитата(Бойко @ 8.5.2013, 12:00)

Я писал про необходимый интервал коррекции коэфф. смешения при заданном качестве регулирования...
Можно шире.. какие критерии качества регулирования здесь/системы отопления существенны...
А коэффициент смешения это вещь сугубо для каждой системы индивидуальная. Да-да, не для наружного графика и условий, а именно для системы. Два здания, с виду - две капли воды. На одном система работает хорошо в районе к-та см. 1,5-2, на другом всё отлично на 0,8. Уставки почти одинаковы. Почему так - не знаю.
Цитата(HeatServ @ 8.5.2013, 14:04)

..............
А коэффициент смешения это вещь сугубо для каждой системы индивидуальная. Да-да, не для наружного графика и условий, а именно для системы. Два здания, с виду - две капли воды. На одном система работает хорошо в районе к-та см. 1,5-2, на другом всё отлично на 0,8. Уставки почти одинаковы. Почему так - не знаю.
Что такое "хорошо" и "отлично"... ?
Приведу пример... на жилом здании договор "от экономии"... снижен график 95-70*, но температура в контрольных квартирах не снижалась ниже 20*... фактический график пусть 87-65*... в конце "учетного" периода "поумневший" заказчик отказывается оплачивать долю "экономии" мотивируя тем, что снижение/коррекция температурного графика не обеспечивала необходимую вентиляцию квартир.... поэтому с жильем без автономной вентиляции мы очень осторожно..
Шире... насколько обосновано/легально вмешательство в проектный отопительный график в жилых домах, где нагрузка на "отопление"=отопление + вентиляция... даже при нормативной температуре воздуха в помещении...
Цитата(Бойко @ 8.5.2013, 13:26)

Шире... насколько обосновано/легально вмешательство в проектный отопительный график в жилых домах, где нагрузка на "отопление"=отопление + вентиляция... даже при нормативной температуре воздуха в помещении...
Снизить инфильтрацию/вентиляцию вмешательством в график гораздо сложнее, чем просто поставить пластиковые окна.
А "поумневший" заказчик... это вообще-то хитрож...стью зовётся. Надо в договор вворачивать умные словечки, про инфильтрацию и эксфильтрацию что-нибудь, что-нибудь этакое отвлечённо-сферическое о конструктивных особенностях пластиковых окОн...
Цитата(HeatServ @ 8.5.2013, 14:50)

Снизить инфильтрацию/вентиляцию вмешательством в график гораздо сложнее, чем просто поставить пластиковые окна.
А "поумневший" заказчик... это вообще-то хитрож...стью зовётся. Надо в договор вворачивать умные словечки, про инфильтрацию и эксфильтрацию что-нибудь, что-нибудь этакое отвлечённо-сферическое о конструктивных особенностях пластиковых окОн...
Тут безотносительно к типу оконных пакетов.. и при старых рамах через щели, и при новых через микропроветривание, житель должен иметь запас тепловой энергии на нагрев поступающего воздуха... формально это тепло уже сидит в площади ОП и
проектном температурном графике... так что хитропопие заказчика справедливо... снижение температурного графика, на мой взгляд, надо обосновывать/согласовывать.... или решать нормативно.. даже если заказчик очень просит.. это про здания без автономной системы вентиляции...
Правда есть еще путь... предусмотреть установку в квартирах сигнализаторов (с красным светодиодом) СО2/VOC и повесить заботу на жителей..
Да нормально работают схемы с насосом на перемычке...
Токмо, нет там постоянства расхода на смешениии, все дело в насосе, в крутизне его характеристики...
вот результаты моделирования:
Вариант 1 Одна из типичных картинок
Нажмите для просмотра прикрепленного файлаКомментарий: везде расходы- относительные, давление в обратке Р=50 (м.в.ст.)
Рабочая точка насоса "бегает"
Вариант 2 крутизны характеристики почти нет
Нажмите для просмотра прикрепленного файлаКомментарий: наблюдаем постоянство расхода в смешении
Вариант 3 Клапан "переразмерен"
Нажмите для просмотра прикрепленного файлаКомментарий: видны точки перегиба в расходе, давлении Р4(на смешении)
ЗЫ: расчеты производятся методом математической декомпозиции, а "ее градус"

методом дихотомии при определении Р4
Цитата(Бойко @ 7.5.2013, 16:34)

Господатоварищи.. "Болтание" это свойство схем с насосами на перемычке?
Вот на узлах СО не могу сказать, а по узлам управления теплоснабжения приточек то это четко выходит, что узел один, а алгоритм управления ему ставят от совсем другого узла и потому такие скачки. Ибо ОВшники подразумевают один алгоритм, а автоматчики другой и каждый видит ошибки вне своего раздела, (Автоматчики- мол у вас схема под алгоритм не подходящая, а ОВ- а вы нам на нашу схему какой то свой нужный вам, а не схеме алгоритм поставили. Но это после длительных и долгих препирательств выясняется, и если еще производитель не влезет с своим желаемым алгоритмом и набором клапанов и насосов, мол только так наши приточки обязаны работать и только в этом случае мы вам помогаем. Ну и вариант когда какой то из представителей "слабее" инженерно( и горлом в т.ч.) основательно, чем представители других разделов, то и "ошибкой" начинают считать именно раздел более слабого представителя)
испытатель
10.5.2013, 13:04
Если на вводе перепад менее 6 м.в.ст. , а СО имеет достаточно высокое сопротивление ( балансировочники, термостаты и др.) - насос на перемычке будет грыжей для эксплуатации.
Цитата(испытатель @ 10.5.2013, 14:04)

Если на вводе перепад менее 6 м.в.ст. , а СО имеет достаточно высокое сопротивление ( балансировочники, термостаты и др.) - насос на перемычке будет грыжей для эксплуатации.
Так этих если всегда столько, хоть и хватит того, что эти 6 метров гарантированный перепад, а обычно на манометрах дельта будет стоять в 20 мвс,но в документах о том молчок и потому чего то там в проекте тоже отображать вроде и нельзя(ну коль по документам там совсем по другому). Вот и пляски с бубном. Или наоборот, манометры застенчиво показывают почти одно значение, не прочитав ТУ о них.
Цитата(испытатель @ 10.5.2013, 14:04)

Если на вводе перепад менее 6 м.в.ст. , а СО имеет достаточно высокое сопротивление ( балансировочники, термостаты и др.) - насос на перемычке будет грыжей для эксплуатации.
Это понятно, как и то, что женитьба - шаг ответственный...
Пусть расп. напор достаточный... и пусть термостаты на ОП многоквартирных домов работают как сейчас в РФ... т.е. никак..
На мой взгляд,
предполагаемое здесь преимущество схемы с насосом на перемычке заключается в меньшем, по сравнению с насосами на прямой/обратке, влиянии на тепловую сеть... ну и деньги. По сравнению с рег. элеватором, где в "больших" СО с низкой гидравлической устойчивостью, при изменениях коэф. смешения более чем на 30%, наблюдал существенную гидр. разрегулировку.. до остановки циркуляции в части стояков... это не страшно, но нарушает стройность... датчик в контрольном помещении заставляет увеличить температуру и система "запускается" сама...
Хорошо иметь в арсенале решений и такой, относительно бюджетный вариант для крупных зданий...хотя у нас и есть опыт "дробления" существующих СО на группы стояков (3-8 (от этажности) с индивидуальным рег. элеватором... они уже многократно окупились...
---------------------------------------------------
Противники установки насоса на перемычке аргументируют...
"...Такой узел обязательно выйдет в автоколебательный режим работы, то есть регулирующий клапан будет постоянно открываться и закрываться и никакого поддержания заданных параметров (для теплового пункта это температура теплоносителя) не будет. В таком узле изменяется и расход, и давление, и температура практически независимо друг от друга. В частности, температура и давление не зависят напрямую друг от друга в таком узле. Мало того, инерционность прохождения команды при нанесенном возмущении различна. Синхронности прохождения команд нет и быть не может. Поэтому «раскачка» узла будет обязательно, и еще неизвестно, в каком случае быстрее – с частотным преобразователем насоса или без такового."
Но это слова... мне не понятно.. почему нельзя стабилизировать давление в точке смешения (иначе расход через СО) если я выполню плунжер рег. клапана подобно характеристике конкретного насоса... эта услуга легко доступна и малозатратна...
В крайнем случа ПЧ.. с датчиком в точке смешения (за ней..)
Цитата(инж323 @ 10.5.2013, 14:37)

Так этих если всегда столько, хоть и хватит того, что эти 6 метров гарантированный перепад, а обычно на манометрах дельта будет стоять в 20 мвс,но в документах о том молчок и потому чего то там в проекте тоже отображать вроде и нельзя(ну коль по документам там совсем по другому). Вот и пляски с бубном. Или наоборот, манометры застенчиво показывают почти одно значение, не прочитав ТУ о них.
Да! это очень важное замечание... мы родом из совка и привыкли доверять печатному слову... Как обман?! -В "Правде" (газета КПСС) вчера писали... Даже когда пишут архивы процесса с ПЛК... скважность записи, коэф. коррекции... все это "глотает"/сглаживает огрехи... т.е. действительно надо проверять достоверность/точность измерений...
испытатель
10.5.2013, 20:59
Цитата(Бойко @ 10.5.2013, 13:31)

Это понятно, как и то, что женитьба - шаг ответственный...
Но это слова... мне не понятно.. почему нельзя стабилизировать давление в точке смешения (иначе расход через СО) если я выполню плунжер рег. клапана подобно характеристике конкретного насоса... эта услуга легко доступна и малозатратна...
В крайнем случа ПЧ.. с датчиком в точке смешения (за ней..)
Это работа ... ради работы. Во всем должен быть смысл, а не цель.
Мы на перемычке используем только для объектов большой мощности от 80 куб.м/ч и более.
Вместо регулирующего клапана - ручная регулировка, а на смешении частотник. Основная причина- высокая стоимость регулируюших клапанов с высоким Kvs и снижение мощности насоса, поскольку на циркуляционном контуре такой насос потребуется вдвое мощнее. Периодическая ручная подстройка требуется, если частотное регулирование перестает справляться с заданым уровнем смешения.
Цитата(испытатель @ 10.5.2013, 21:59)

Это работа ... ради работы. Во всем должен быть смысл, а не цель.
Мы на перемычке используем только для объектов большой мощности от 80 куб.м/ч и более.
Вместо регулирующего клапана - ручная регулировка, а на смешении частотник. Основная причина- высокая стоимость регулируюших клапанов с высоким Kvs и снижение мощности насоса, поскольку на циркуляционном контуре такой насос потребуется вдвое мощнее. Периодическая ручная подстройка требуется, если частотное регулирование перестает справляться с заданым уровнем смешения.
смысл vs цель... интересно.. ради цели и смыслом пренебречь можно?
.................................................
Т.е. у Вас постоянный коэф. смешения в таких схемах? Только из-за высокой стоимости клапана...
Но, как я понимаю, zr84 показал, что стабилизация точки смешения при переменном коэф. смешения +- возможна... если он еще и формулы покажет...
Это с двухходовым.... а если взять трехходовой клапан... там не проще? Хотя вроде одинаково..
Хоттабыч
10.5.2013, 23:00
Если распологаемого перепада хватает то ставте на перемычку (с частотником). Всё-ж в СП про ИТП расписано вдоль и поперек где когда и куда ставить. А с дуру можно что угодно сломать... даже хрустальный.
HeatServ
10.5.2013, 23:13
Цитата(Хоттабыч @ 10.5.2013, 23:00)

Если распологаемого перепада хватает то ставте на перемычку (с частотником).
Ой не факт...
Хоттабыч
11.5.2013, 12:34
Ну не поймешь Вас ХотСерв... то нравится, то не нравится. Если перепада заведомо хватает для обеспечения циркуляции то нужен только подмес маломощным насосом, желательно плавнорежимным. Что не так то? Нафига-же его (напор) ещё подталкивать? Отработал наос и клапан, вернулись на исходную.
Не, ну можно конечно напор погасить, и новый создать насосом на подаче или на обратке (в зависимости от статики, в т.ч. от самой системы) только зачем? Согласовать всё автоматика сможет на раз при размещении насоса на перемычке. Если просто тупо его воткнуть и включить (как это часто и бывает) то тогда да - проблемы в холодные зимние ночи неизбежны. А если с двухходовым, да с плавным пуском (встроенным частотником) и алгоритм нормальный автоматчик такой как Касс задаст по заданию теплотехника, то всё нормуль будет. Вы же умеете всё это готовить. Почему не факт?
Хоттабыч, ну вот чего вас так тревожит? Ну да, не есть всё определяющее только перепад меж Р1 и Р2, есть еще и и их абсолютные значения относительно высоты здания, на что Хит и намекнул( и сообразно этому насос может уйти и на подачу или на обратку, смотря какие значения эти, а не на перемычке быть). И что вас так с того начало на оспаривание пробивать?Да и относительно прочностных пределом применяемого оборудования систем тоже нужны в учете значения Р1 и Р2. Так и что? Начать спорить ради того что б оспорить?
испытатель
11.5.2013, 17:40
Цитата(Хоттабыч @ 11.5.2013, 9:34)

А если с двухходовым, да с плавным пуском (встроенным частотником) и алгоритм нормальный автоматчик такой как Касс задаст по заданию теплотехника, то всё нормуль будет. Вы же умеете всё это готовить. Почему не факт?
Да нет такого алгоритма управления на один результат двумя независимыми механизмами. Вот это и есть проблема. Можно управлять чем-то одним. Представьте себе с двух сторон звуконепронекаемой стены находятся краны - с одной стороны холодный который Вы крутить будете с другой горячий, который будет крутить Ваш приятель. Результат смешения _тепленькую) и Вы и Ваш приятель видете на табло цифрового термометра. Получится слаженная работа по установке точной температуры, когда внешние условия постоянно изменяются (давление, температура холодной и горячей). Тут нормального алгоритма быть не может.
Цитата(испытатель @ 11.5.2013, 18:40)

Да нет такого алгоритма управления на один результат двумя независимыми механизмами.
Ну-у...
Мой земляк пишет же, что нормально получается:
Цитата(KGP1 @ 7.5.2013, 17:00)

температура регулировалась насосом, а перепад на СО - двухходовым перед узлом смешения. И постоянная времени 20мин. Претензий по работе не было.
испытатель
11.5.2013, 20:13
Цитата(tiptop @ 11.5.2013, 15:50)

Ну-у...
Мой земляк пишет же, что нормально получается:
"Отсутствие претензий по работе" - это не показатель нормальности.
За свои слова отвечаю.
HeatServ
11.5.2013, 20:28
Цитата(Хоттабыч @ 11.5.2013, 12:34)

Ну не поймешь Вас ХотСерв... то нравится, то не нравится. Если перепада заведомо хватает для обеспечения циркуляции то нужен только подмес маломощным насосом, желательно плавнорежимным. Что не так то? Нафига-же его (напор) ещё подталкивать? Отработал наос и клапан, вернулись на исходную.
Не, ну можно конечно напор погасить, и новый создать насосом на подаче или на обратке (в зависимости от статики, в т.ч. от самой системы) только зачем? Согласовать всё автоматика сможет на раз при размещении насоса на перемычке. Если просто тупо его воткнуть и включить (как это часто и бывает) то тогда да - проблемы в холодные зимние ночи неизбежны. А если с двухходовым, да с плавным пуском (встроенным частотником) и алгоритм нормальный автоматчик такой как Касс задаст по заданию теплотехника, то всё нормуль будет. Вы же умеете всё это готовить. Почему не факт?
Далеко не всегда эта самая циркуляция сохраняется, в переходные режимы (вот как сейчас, на улице +3...+12) циркуляция по системе обусловлена именно насосом, регуляторы закрыты больше полусуток. Зима - да, особенно когда теплосети недогревают. А как мы все знаем, израсходованная насосом энергия всё одно уходит на подогрев, поэтому...
Кроме того, тот же данфосс, не ко сну будь помянут, рекомендует именно насосы в линии, а не на перемычке, их мозги часто конфликтуют с насосом на перемычке (зависимость температуры смешения от положения регулятора расхода получается разной, в одном случае экспонента, в другом что-то другое).
А из личного опыта - есть пара систем отказавшихся работать с насосом на подмесе, и наоборот, объяснить почему так пока не могу.
Цитата(испытатель @ 11.5.2013, 21:13)

"Отсутствие претензий по работе" - это не показатель нормальности.
За свои слова отвечаю.
Это понятно.
Два года назад на этом форуме уже обсуждался похожий пример практического применения насоса с частотником на перемычке. Правда там автор предложил связать частоту с tн.в.
А на стенде расход подмешиваемой воды изменялся от 0 до расчётного при изменении частоты от 41 до 44 Гц (с РПД).
Нажмите для просмотра прикрепленного файлаНажмите для просмотра прикрепленного файлаНажмите для просмотра прикрепленного файлаНажмите для просмотра прикрепленного файла
HeatServ
12.5.2013, 12:39
Мы такое реализовали, только алгоритм переделали немного. Насос с частотником (TPE), управление контроллером по смешению и температуре наружного воздуха, качество смешения обеспечивает регулятор расхода на перемычке с напорной стороны насоса. Рабоатает идеально, в контуре всегда один и тот же расход, исключая переходные режимы с экономичного на расчётный. Узел смешения один, 12 элеваторов. Идеально отработало несколько нештатных ситуаций.
Цитата(HeatServ @ 12.5.2013, 13:39)

Мы такое реализовали, только алгоритм переделали немного. Насос с частотником (TPE), управление контроллером по смешению и температуре наружного воздуха, качество смешения обеспечивает регулятор расхода на перемычке с напорной стороны насоса. Рабоатает идеально, в контуре всегда один и тот же расход, исключая переходные режимы с экономичного на расчётный. Узел смешения один, 12 элеваторов. Идеально отработало несколько нештатных ситуаций.
Выделил Бойко
Плохо понятно. С этими грядками и ..

Т.е. Насос с ПЧ на перемычке и последовательно с ним, опять на перемычке(?!), регулятор расхода? Если расход через перемычку не меняется, то как меняется коэф. смешения?
Цитата(HeatServ @ 12.5.2013, 0:28)

...А как мы все знаем, израсходованная насосом энергия всё одно уходит на подогрев, поэтому...
....поэтому, греться насосом хотите?
HeatServ
12.5.2013, 21:18
Цитата(Бойко @ 12.5.2013, 18:42)

Плохо понятно. С этими грядками и ..

Т.е. Насос с ПЧ на перемычке и последовательно с ним, опять на перемычке(?!), регулятор расхода? Если расход через перемычку не меняется, то как меняется коэф. смешения?
Вот такая схемко, диктует расходом в контуре регулятор перепада, коэффициент проверял установкой термодатчика на смешение со свободного контура тепловычислителя, потом пересчитал используя коммерческие данные с первого контура тепловычислителя.
Нажмите для просмотра прикрепленного файлаЦитата(zr84 @ 12.5.2013, 20:20)

....поэтому, греться насосом хотите?
Ну, греться не греться... просто часто народ не понимает, что потреблённая электроэнергия никуда не девается, а переходит в ту же систему в виде тепла. Получается, что стОит такое тепло немного дороже, но в общем балансе цифра смешная, поэтому деньги на насос потратить надо только раз при покупке и далее его стоимость через несколько лет размажется счетами за тепловую энергию... как-то так....
испытатель
12.5.2013, 22:47
А ЧР на насосе зачем, он в ручном режиме выставляется? Для плавности настройки? Работать то будет, но не вполне технически красиво ИМХО.
Цитата(испытатель @ 12.5.2013, 22:47)

А ЧР на насосе зачем, он в ручном режиме выставляется? Для плавности настройки? Работать то будет, но не вполне технически красиво ИМХО.
Нет, насос на режиме постоянного напора, поле регулирования у него огромное. Технически не совсем красиво, но надёжнее, чем рулить частотой от температуры. Самое важное - чуть что, то вся эта карусель исчезает и не мешает работать в аварийном режиме ничему.
Цитата(испытатель @ 11.5.2013, 21:13)

"Отсутствие претензий по работе" - это не показатель нормальности.
За свои слова отвечаю.
"Согласен". А что по-Вашему является в рамках обсуждаемой темы показателем нормальности? Можно кратко. Все понимают друг друга с полуслова.
Цитата(Хоттабыч @ 10.5.2013, 23:00)

Всё-ж в СП про ИТП расписано вдоль и поперек где когда и куда ставить.
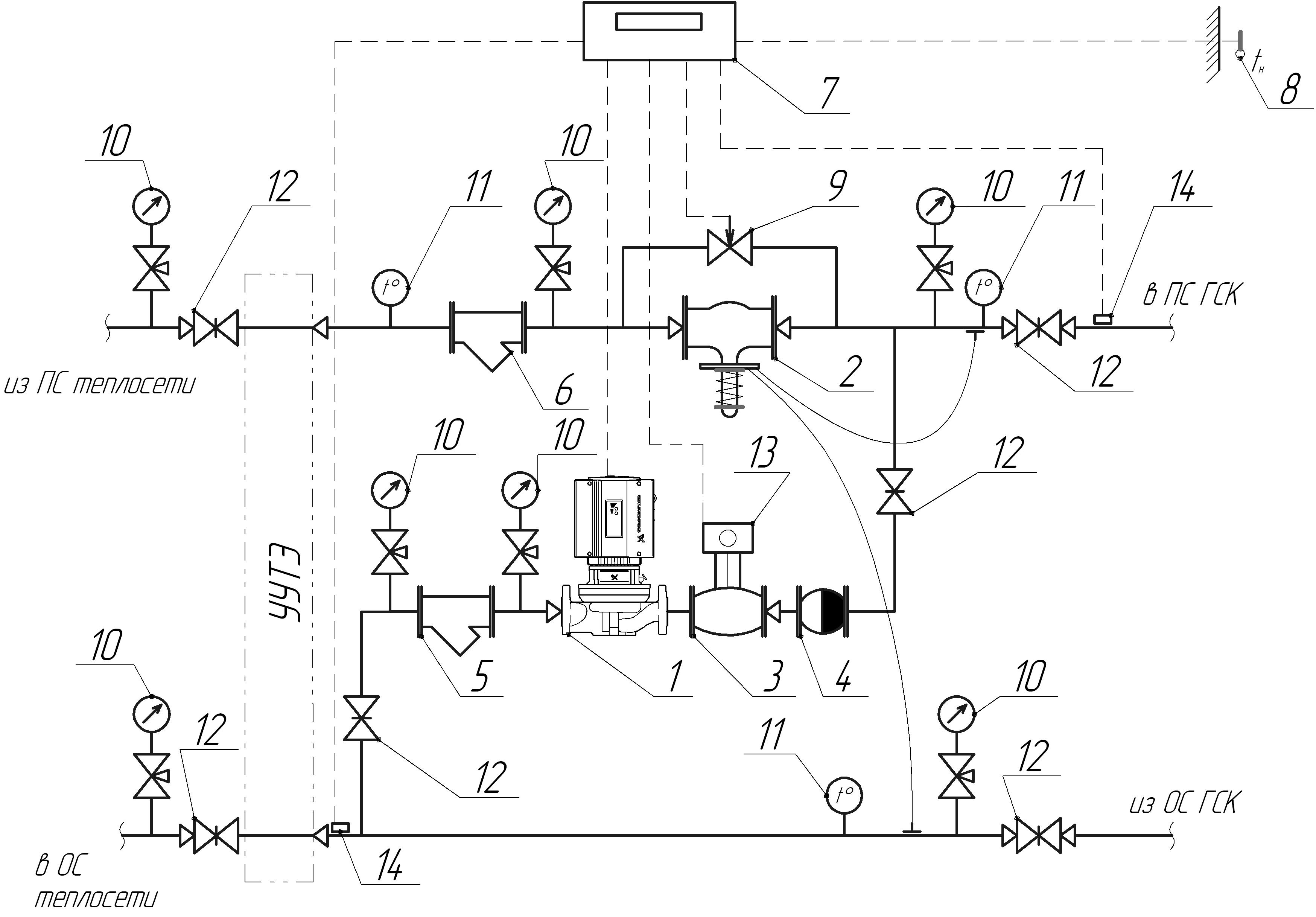
Мой взгляд на конфигурирование АИТП:
Схемотехника АИТП
Здравствуйте, уважаемые форумчане.
Пожалуйста, подскажите с вопросом о регулировании систем вентиляции. Пишу в этой теме, чтобы не плодить похожие.
Есть жилой дом со встроенными помещениями и детским садом. Для дома предусмотрена крышная котельная без погодозависимого регулирования, постоянный отпуск 85/65С. Это решение не обсуждается

Регулирование теплоносителя предусмотрено в ИТП, причем для отопления принято зависимое присоединение со смесительными насосами для погодного регулирования, а вентиляция присоединена на прямых параметрах без регулирования. Регулирование для вентиляции предусмотрено в смесительных узлах приточных установок.
Пожалуйста, подскажите, нормально ли будут работать смесительные узлы приточек при таком присоединении? Могут ли быть проблемы с работой клапанов в смесительных узлах?
Или лучше все же делать сначала смешение в ИТП, а потом в смесительных узлах до-регулирование?
dvortsov
15.8.2019, 10:11
Зачем? У Вас и так температура теплоносителя стабенькая, еще и мешать на магистрали. Все сделано правильно, теплоснабжение вентиляции делается без регулирования, регулировка будет на обвязке калорифера. Температура для клапанов незначительная, а вот "проблемы в смесительных узлах" решаются правильным расчетом и подбором клапанов...
Для просмотра полной версии этой страницы, пожалуйста,
пройдите по ссылке.