alexej_tgv
6.9.2011, 12:55
Здравствуйте уважаемые форумчане. Помогите пож-та найти причину нарушения отопления в загородном доме.
Домик небольшой 2 этажа + пока нежилая (но в дальнейшем планируется быть жилой )мансарда.
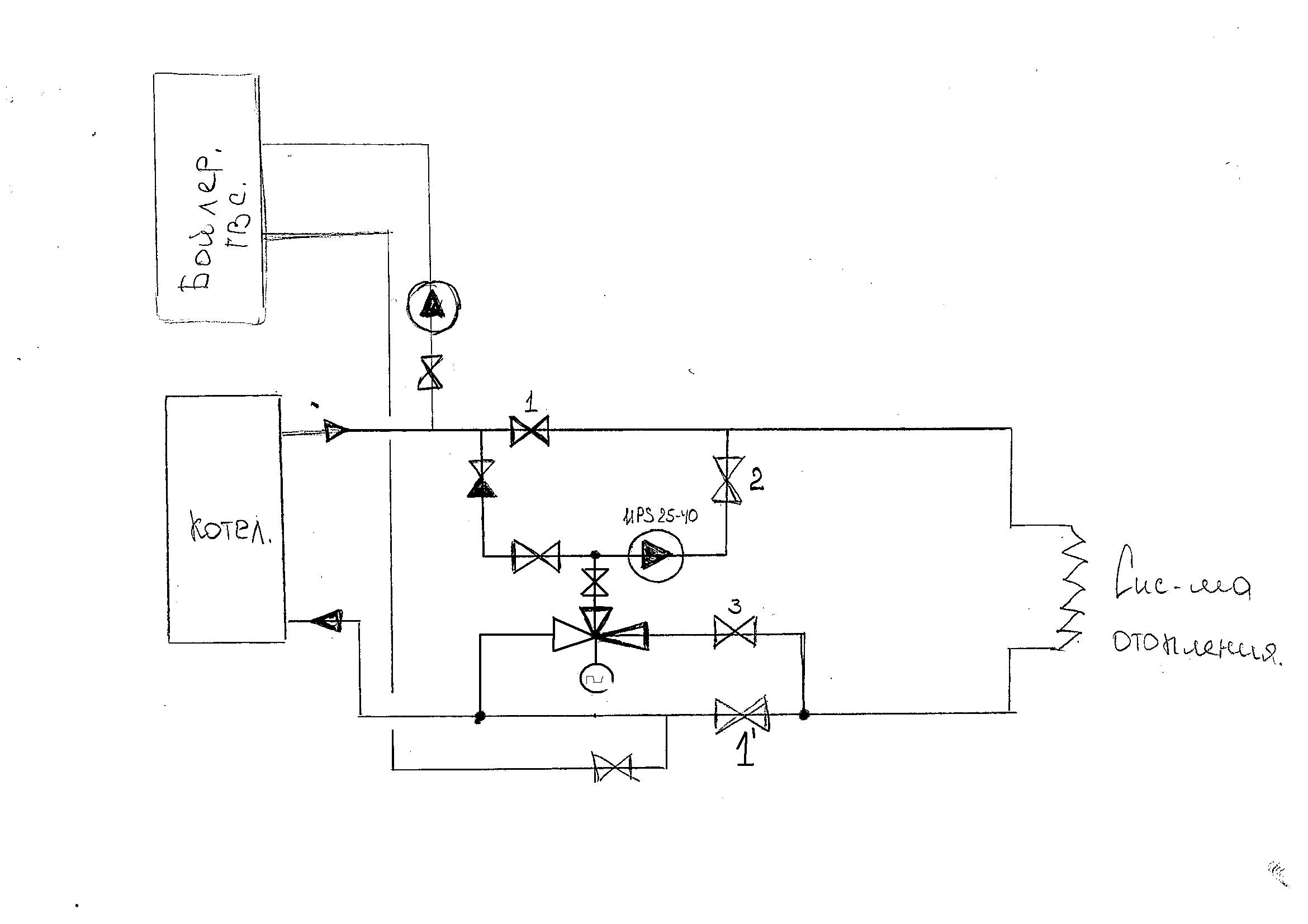
Схема котельной во вложении, в таком виде она была смонтирована когда приобретали дом. Котел ранее был допотопный, по-моему, на угле. Не так давно поставили какой то современный газовый, напольный. система отопления горизонтальная по этажам. Диаметры трубопроводов по дому 32-50. Расширительный бак открытый, расположен на чердаке, врезан в стояк на 2-м этаже. Бойлером ГВС не пользуются (краны на Т1 и Т2 всегда закрыты). Имеется перемычка, оснащенная трехходовым клапаном, управляемым электроприводом. Электропривод получает импульс от комнатного датчика температуры, расположенного на 1-м этаже дома. Однако с момента покупки дома весь этот "мощный" блок автоматики не использовался (Электропривод и датчик комнатной температуры не включались в сеть).
Как система работала и управлялась при прежних хозяевах, по определенным причинам выяснить не удалось. Однако новые хозяева управляются ей следующем образом: 1) система работает в режиме естественной циркуляции: насос отключен, кран 1 - открыт, кран 2 - закрыт; - в случае если в доме становится холодно приступают к варианту 2) - кран 1-закрыт, кран 2 - открыт, насос - включен (система работает в режиме принудительной циркуляции). Положение кранов 3 и 4, к сожалению уже не помню, но если надо уточню. В процессе вот такой эксплуатации данной системы есть огромный дисконфорт, выражающийся в следующем:
1)слышны частые сильные хлопки (выстрелы) слышные в трубах, порой так сильно что мешают спать; 2) регулярное выкипание воды в системе (приходится наполнять систему из водопровода через расширительный бак каждые 1-2 дня).
Мои предположения о неисправном датчике температуры в котле, развеялись, когда после наблюдения убедился, что котел периодически отключается и включается в зависимости от выставленного уровня температуры в подаче.
Вопрошаю о помощи, уважаемые коллеги, есть ли какие нибудь мысли, что необходимо сделать, что бы исключить эти неудобства и заставить систему работать исправно. Если необходима дополнительная информация - я раздобуду.
Заранее всех благодарю.
Цитата(alexej_tgv @ 6.9.2011, 13:55)

Однако новые хозяева управляются ей следующем образом: 1) система работает в режиме естественной циркуляции: насос отключен, кран 1 - открыт, кран 2 - закрыт; - в случае если в доме становится холодно приступают к варианту 2) - кран 1-закрыт, кран 2 - открыт, насос - включен (система работает в режиме принудительной циркуляции). Положение кранов 3 и 4, к сожалению уже не помню, но если надо уточню. В процессе вот такой эксплуатации данной системы есть огромный дисконфорт, выражающийся в следующем:
1)слышны частые сильные хлопки (выстрелы) слышные в трубах, порой так сильно что мешают спать; 2) регулярное выкипание воды в системе (приходится наполнять систему из водопровода через расширительный бак каждые 1-2 дня).
Мои предположения о неисправном датчике температуры в котле, развеялись, когда после наблюдения убедился, что котел периодически отключается и включается в зависимости от выставленного уровня температуры в подаче.
Вопрошаю о помощи, уважаемые коллеги, есть ли какие нибудь мысли, что необходимо сделать, что бы исключить эти неудобства и заставить систему работать исправно. Если необходима дополнительная информация - я раздобуду.
Заранее всех благодарю.
Хлопки и выстрелы бывают слышны в системах атмосферного типа при высоких температурах теплоносителя и низкой циркуляции через котёл, при насосном побуждении такого быть не должно, возможно насос кольцует через какую-то перемычку или трубопроводы где-то забились, или система выполнена с косяками в виде какой-нибудь гидрострелки, что вызывает слишком высокий нагрев теплоносителя в зоне котла (кстати, если кран 4 или 3 открыт, то в некотором положении трёхходового это как раз возможно).
alexej_tgv
6.9.2011, 15:10
Забыл дополнить. У меня сразу после осмотра возникла мысль: что-то не нравится мне этот открытый расширительный бак, не могут ли быть из-за него такие дела? Может быть заменить его на герметичный (закрытого типа), врезать в обратку и перенести в котельную. Как считаете коллеги? Ну и с перемычкой конечно же тоже что то надо думать.
Цитата(alexej_tgv @ 6.9.2011, 16:10)

Забыл дополнить. У меня сразу после осмотра возникла мысль: что-то не нравится мне этот открытый расширительный бак, не могут ли быть из-за него такие дела? Может быть заменить его на герметичный (закрытого типа), врезать в обратку и перенести в котельную. Как считаете коллеги? Ну и с перемычкой конечно же тоже что то надо думать.
Это уже система неатмосферного типа будет, со всеми вытекающими, а вытекает, как я понял, много и сама система не нова. Атмосферные эксплуатировать проще, можно поднять бак метра на 3-4, если есть место, чем выше, тем лучше - будет слигонца с подпором, отнести его подальше от котла - не так будет выкипать.
Цитата(HeatServ @ 6.9.2011, 16:27)

отнести его подальше от котла - не так будет выкипать.
Утечки исключили?( например в бойлере) , не может так быстро выкипать. Даже если в котле будет кипеть пар не выйдет, температура бака невысокая. Попробуйте бак закрыть, хотя бы пленкой и замотать.
Николай_Иванович
6.9.2011, 15:47
Еще -попробывать врезать его перед насосом в обр. тр/пр,а на его место-автом.воздухоотводчик.Но сначала , самый простой вариант - поднять его.
[/quote]
Уточните краны 3 и 4.
Если их открыть одновременно - то циркуляции через котел при любом положении 3х-клапана либо не будет совсем, либо она будет существенно ограничена. Следует закрыть (если он открыт) кран 4; при этом потеряется и так отсутствующий смысл трехходового (закрывается прямой проток через него), но стрельба должна прекратиться.
А сам трехходовой установлен, на мой взгляд, с перемудрием - оба потока в обход котла получаются. Надо разворачивать.
По-моему, надо вот так:
Нажмите для просмотра прикрепленного файлав режиме ЕЦ - закрывать 2 и 3 и открывать 1 и 1' (естественная)
в режиме ПЦ - открывать 2 и 3 и закрывать 1 и 1' (принудительная)
ПС. И еще - если "современный газовый" при отсутствии электричества не работает - тогда вся эта паукообразная мутотень с естественной цируляцией становится не нужна, и её предлагаю вырезать, оставить три крана, клапан и насос, бак поставить мембранный и залить антифриз.
Цитата(Машинист @ 6.9.2011, 16:54)

при этом потеряется и так отсутствующий смысл трехходового
Трёходовой со смыслом сделан, он для компенсации нагрузки ГВС там. Т.е. когда много сливают, то он перепуском снижает отопительную долю в угоду ГВС.
А не может быть частично закрыт кран слева от насоса?
Тогда в принудительном режиме циркуляции через котёл почти не будет, только вторым насосом через бойлер ГВС.
1)слышны частые сильные хлопки (выстрелы) слышные в трубах, порой так сильно что мешают спать;
2) регулярное выкипание воды в системе (приходится наполнять систему из водопровода через расширительный бак каждые 1-2 дня).
-------
Это (обе "неудобств" суть одной причины) наводит на подозрение, что где-то есть некий "излом трубы на стыке" на пути и там скапливается воздух, который должен по идеи собираться в расширительный бак. Не соосность стыка "горбом вверх" на подающей трубе.
Цитата(Kult_Ra @ 6.9.2011, 19:08)

Это (обе "неудобств" суть одной причины)
Как вы объясняете выкипание?
поставьте насос на обратку. может легче станет.
Цитата
Как вы объясняете выкипание?
выстрелы - низкая скорость циркул.через котел, высокая мощность котла.
подрегулируйте горелку на меньший нагрев, пусть реже включается и дольше горит.
если трехходовой не участвует в работе, закрывайте и 2-хходовые краны.
если участвует, проверьте его, может шар неправильно стоит.
Цитата(CNFHSQ @ 6.9.2011, 19:33)

Как вы объясняете выкипание?
Не объяснение, а почему подозрение. И подозрение надо убрать - внимательно осмотреть трубу по ходу от бака и далее.
Не ясно, сколько доливает через 1-2 дня. Если "мало", то есть вероятность, что именно "частые сильные хлопки" недалеко от бака "выплёвывают" пароводяную смесь. Тогда хлопки как исчезну, то и доливать придётся раз в год всего.
Если много, то есть ещё причина, но с "хлопками" не связанная.
Цитата(alexej_tgv @ 6.9.2011, 13:55)

Мои предположения о неисправном датчике температуры в котле, развеялись, когда после наблюдения убедился, что котел периодически отключается и включается в зависимости от выставленного уровня температуры в подаче.
т.е. котел не кипит!
Расширитель на чердаке, если что плюнуло- сконденсируется.
Опять пространство догадок. Проще "полазить и пощупать", чем с кратких чужих слов гадать слепую. Проверил мысль. Нет, так думай дальше.
Котел может "перегреваться" пока воздушная пробка с пароводяной смесью неким образом тормозит циркуляцию. Хлопок и на некое время циркуляция восстановлена
Бак желательно бы накрыть, что бы поменьше испарялось
Цитата(CNFHSQ @ 6.9.2011, 16:41)

Попробуйте бак закрыть, хотя бы пленкой и замотать.
Мы здесь не работаем, сидим разгадываем загадки .
Если бак открытый, т.е. фактически открытый - то понятное дело, что испарение будет пропорционально площади зеркала (не совсем прямо пропорционально, если говорить строго). "Открытым" он должен быть лишь по давлению, а физически - сугубо закрытым.
Медленная циркуляция через контур котла, явно это причина хлопков и выстрелов, воздух тоже конечно может быть, но врядли, слишком кривой должна быть раздатка. Скорее всего из-за медленной скрости происходит локальное вскипание и схлапывание. Вентили 3 и 4 ковырять надо.
ага. Хлопки считаем. Мы - сотрудничаем и это будет справедливее.
Цитата(alexej_tgv @ 6.9.2011, 13:55)

что необходимо сделать, что бы исключить эти неудобства и заставить систему работать исправно
Поставьте котловой насос и сделайте перемычку (у нового насоса вентили не рисовал) :
Цитата(HeatServ @ 6.9.2011, 21:49)

Если бак открытый, т.е. фактически открытый - то понятное дело, что испарение будет пропорционально площади зеркала (не совсем прямо пропорционально, если говорить строго). "Открытым" он должен быть лишь по давлению, а физически - сугубо закрытым.
Медленная циркуляция через контур котла, явно это причина хлопков и выстрелов, воздух тоже конечно может быть, но врядли, слишком кривой должна быть раздатка. Скорее всего из-за медленной скрости происходит локальное вскипание и схлапывание. Вентили 3 и 4 ковырять надо.
Пришла мысль проверил. Нее - думай дальше, Чапай!
Ковыряй, ковыряй мой милый,
суй туда пальчик, суй,
только с такою силой
в душу ко мне не лезь.
Цитата(alexej_tgv @ 6.9.2011, 13:55)

1) система работает в режиме естественной циркуляции: насос отключен, кран 1 - открыт, кран 2 - закрыт; - в случае если в доме становится холодно приступают к варианту 2) - кран 1-закрыт, кран 2 - открыт, насос - включен
Если работает естественная циркуляция , то
Цитата
Котел может "перегреваться" пока воздушная пробка с пароводяной смесью неким образом тормозит циркуляцию.
очень маловероятно.
То был не аз, то Вам С. А. Есенин, «Грубым дается радость...» поведал!
Цитата
очень маловероятно.
Но именно так было в как-то купленном мною доме под Ростовом-на-Дону. без хи-хи. При сниженном горении стуки исчезали, подкочегаришь и лови кайф в два уха.
Цитата(Kult_Ra @ 6.9.2011, 22:01)

Но именно так было в как-то купленном мною доме по Ростовом-на-Дону. без хи-хи.
Так почему не ростовчанин или я ошибаюсь? место жительства не указано(из профиля).
Это карма "Ростовчане приветствуют Вас" после Рассвета при въезде на эстакаду на Краснодар!
Не казак, но уважаю борщ казачий!
Приятно узнать , что почти земляк. Правда не пробовал "казачьего борща"
В такой ситуации оказался мой знакомый - газовый котел стрелял но автоматика работала. Когда котел лопнул(чугун) оказалось , что в нем полно накипи и грязи.Проверьте котел.
Цитата(alexej_tgv @ 6.9.2011, 13:55)

Не так давно поставили какой то современный газовый, напольный. система отопления горизонтальная по этажам. ю.
Цитата(Kult_Ra @ 6.9.2011, 21:54)

Пришла мысль проверил. Нее - думай дальше, Чапай!
Ковыряй, ковыряй мой милый,
суй туда пальчик, суй,
только с такою силой
в душу ко мне не лезь.
Да не лезу я в душу, Мэтр! Упаси Бог лезть, отговорили меня. Ровно такие признаки (хлопки и выстрелы и вытьё нечеловеческое) я наслушался в самое мое "детство" и "в людях", бо (как говорил Шо) только гравитационки и атмосферки были в то время и в том месте основой основ и сутью и смыслом и помыслом и молитвой и иконой (-55 увидишь на термометре, начнёшь молиться). А мастерили их (в то время и в том месте) две "школы", что друг друга знать не желали, бо (как говорил кто-то, не помню уже) жили на разных сторонах одной реки и одного же муниципалитета... впрочем, об этом я однажды напишу...
Как всегда - старую систему не промыли, фильтр не поставили......
Цитата(promgaz @ 6.9.2011, 22:50)

Как всегда - старую систему не промыли, фильтр не поставили......
Диаметры 1 1/4 и 2'', какие фильтры...
Цитата(HeatServ @ 6.9.2011, 22:52)

Диаметры 1 1/4 и 2'', какие фильтры...
Котел конечно дешевле фильтра будет.
Цитата(promgaz @ 6.9.2011, 22:57)

Котел конечно дешевле фильтра будет.
Хотите поставить фильтр от кислорода в воде? Тогда да, котёл дешевле.

Цитата
Да не лезу я в душу, Мэтр!
Ясно! Вы лезете с душой! хи-хи, и только под танк или за котёл в школе при -55°С и всегда не после 40°С
Цитата(Kult_Ra @ 6.9.2011, 23:40)


Ясно! Вы лезете с душой! хи-хи, и только под танк или за котёл в школе при -55°С и всегда не после 40°С
Виктор Иваныч, Вы что ли?
Иванович - угадано! Остальное нам не требо!

Для души не требо!
Ну вот и определились, Культ Иванович.

Отчество это уже много, ибо там есть Отец. (С удивлением узнал, что у каждого человека в нашей стране существует лишь ОДИН ЕДИНСТВЕННЫЙ документ, где отписано кто есть отец и кто мать предъявителя - "Свидетельство о Рождении")
По поводу воздуха - в пору "юности" "детства" и прочих вещей НИ РАЗУ не попадались системы, где причиною останова циркуляции мог бы являться воздух. Повезло? Я имею ввиду лишь сугубо гравитационные и атмосферного типа системы.
Дико жалею, что нет у меня опыта оваривания краба паром. Может быть это пока нет?
Нет, Владимир Анатольевич. Не остановка циркуляции, а торможение! А это как в Одессе поговаривают ...
Цитата(HeatServ @ 7.9.2011, 0:08)

Дико жалею, что нет у меня опыта оваривания краба паром. Может быть это пока нет?
И икру чавычи-кунжи и пр, просто омыв морской водой, столовыми ложками после 50-70 грамм чистейшего спиртика враз во внутрь и без капельки водички - все в жизни может быть за поворотом.
Цитата(Kult_Ra @ 7.9.2011, 0:16)

Нет, Владимир Анатольевич. Не остановка циркуляции, а торможение! А это как в Одессе поговаривают ...
Сложно спорить, может быть и торможение. Тут ведь слушать надо.
Цитата(Kult_Ra @ 7.9.2011, 0:16)

И икру чавычи-кунжи и пр, просто омыв морской водой, столовыми ложками после 50-70 грамм чистейшего спиртика враз во внутрь и без капельки водички - все в жизни может быть за поворотом.
Надо будет на некогда и навеки Ваш Дальний Восток заглянуть при удобном случае, а то тут совсем со строганины замаялся.
Можно даже без спирта.
Нет. Нельзя без спирта.
alexej_tgv
7.9.2011, 11:00
Вот еще дополнения: 1) выяснилось что краны 3 и 4 в закрытом положении.2) Бак открытый имеется в виду по давлению, по факту укрыт крышкой, и еще большим количеством старого тряпья, что бы зимой не замерзал, 3)А подливают регулярно как уже было сказано примерно литров по 5-8 в день-два.
Дискуссии по поводу останова или торможения циркуляции, считаю что скорее всего - торможение, т.к циркуляция есть и теплоотдача тоже хорошая (т.е. через котел тоже все удачно циркулирует - в доме всегда тепло, особенно на первом этаже, до приборов рукой не дотронешься (опять кстати подтверждение перегрева теплоносителя))) вот только описанные выше проблемы приносят большие неудобства.
В чем же это все-таки дело?
Цитата(alexej_tgv @ 7.9.2011, 12:00)

Вот еще дополнения: 1) выяснилось что краны 3 и 4 в закрытом положении.2) Бак открытый имеется в виду по давлению, по факту укрыт крышкой, и еще большим количеством старого тряпья, что бы зимой не замерзал, 3)А подливают регулярно как уже было сказано примерно литров по 5-8 в день-два.
Дискуссии по поводу останова или торможения циркуляции, считаю что скорее всего - торможение, т.к циркуляция есть и теплоотдача тоже хорошая (т.е. через котел тоже все удачно циркулирует - в доме всегда тепло, особенно на первом этаже, до приборов рукой не дотронешься (опять кстати подтверждение перегрева теплоносителя))) вот только описанные выше проблемы приносят большие неудобства.
В чем же это все-таки дело?
А случаем сам котел внутри не сочит ли через какое-нибудь сочительное отверстие? Его бы опрессовать не худо, 5-8 литров это очень серъёзно, это реально дофига. Да и саму систему тоже бы туда же - опрессовать, залить, отключить бак и гидропрессом давануть.
А шумы и прочее - опять же либо воздух, либо пар (вскипание), даёт очень даже хороший шум.
Цитата(HeatServ @ 7.9.2011, 13:58)

А случаем сам котел внутри не сочит ли через какое-нибудь сочительное отверстие? Его бы опрессовать не худо, 5-8 литров это очень серъёзно, это реально дофига. Да и саму систему тоже бы туда же - опрессовать, залить, отключить бак и гидропрессом давануть.
А шумы и прочее - опять же либо воздух, либо пар (вскипание), даёт очень даже хороший шум.
Такое в котлах сплош и рядом, сочится и испаряется, только остаются белые потеки.
Что значит торможение? Я это понимаю так, если после котла 95 а на входе менее 70. Кто замерял?
Раскаленная батарея, без замера самообман т.к. рука и 50 градусов не держит. Только замерять термометром.
Последнее что за котел "новый и современный"?
испытатель
8.9.2011, 21:12
Схема - не интересная и подлежащая замене, а не исправлению. Грыжу зашивают, а не лечат.
Вот может быть справочник мастера - сантехника за 1953 год сможет Вас как-то убедить. Не тратьте энергию на это.
Если сразу не понятно даю наводку - у Вас расширительный бак и насос на подаче....
Цитата(alexej_tgv @ 7.9.2011, 12:00)

В чем же это все-таки дело?
Если проблемы возникают во время/после работы насоса, сопровождаясь "убылью" воды при отсутствии 100* кипения. - "Температурная кавитация" на всасе насоса. Собирающийся воздух отстаивается в не имеющих уклона (?) местах. Звуки - от его "передвижений".
Насос избыточен по напору (давлению). Гидростатическое давление в месте установки насоса должно быть не меньше 5м.в. ст. при 90* (Грундфос).
Цитата(испытатель @ 8.9.2011, 22:12)

...Не тратьте энергию на это.Если сразу не понятно даю наводку - у Вас расширительный бак и насос на подаче....
Классный справочник. Но лечить-то всё равно надо.
Бак выше поднимать или к обратке пересоединять или насос после бака ставить "надавить" всю систему выше атмосферы.
Цитата(Lyko @ 8.9.2011, 22:52)

Насос избыточен по напору (давлению). Гидростатическое давление в месте установки насоса должно быть не меньше 5м.в. ст. при 90* (Грундфос).
Стучит-то и при естественной циркуляции, тогда напор насоса не при чём.
испытатель
8.9.2011, 22:34
Делать анализы по работе в режиме естественной циркуляции без наличия изометрии и отметки уровней - вообще гадание на кофейной гуще.
Цитата(испытатель @ 8.9.2011, 23:34)

Делать анализы по работе в режиме естественной циркуляции без наличия изометрии и отметки уровней - вообще гадание на кофейной гуще.
Анализ касался
только образования воздуха в СО. В системе, работающей в ЕЦ, он дает о себе знать
только при закипании Даже оставшиеся при заполнении "пузыри" в разводке - не "шумят", а со временем исчезают. Причем, в нижней части СО - быстрее. (В литературе написАно, почему.) Об участии насоса в проблемах обсуждаемой системы - это еще не самый "поразительный" случай в "гравит-ках", где ..установили "напористый" насос, да еще на подаче..
..Анализ по работе СО могу дать и без отметок. И без гущи. Только в асксонометрии. (Нету нужного см-ка).
Цитата(and @ 8.9.2011, 23:04)

Бак выше поднимать
Цитата
Расширительный бак открытый, расположен на чердаке, врезан в стояк на 2-м этаже.
Расширительный бак там где надо.
А насос нужно врезать перед котлом и никаких пока переделок.
Куда вода девается так вопрос и остался.
Да. Бак тот одновременно и воздухосборник - таких незатейливых схем шлЁпали сотни тысяч во всех ... нашей не объЯтной.
И они исправно всегда "пахали", справлялись со своим "назначением"
Цитата(and @ 8.9.2011, 23:04)

Стучит-то и при естественной циркуляции, тогда напор насоса не при чём.
С
любой циркуляцией "стучит" воздух. А
постоянное его "наличие"- заслуга насоса. Постоянное появление воздуха
в радиаторах в "безнасосном" режиме вообще
не имеет места быть! Предложение автору темы: в очередной раз выпустить весь имеющийся воздух и дня 3 "потопиться"
без насоса. О впечатлениях - сообщить. Если вопрос еще интересует.
Для просмотра полной версии этой страницы, пожалуйста,
пройдите по ссылке.